
Под полным автоматом понимается: Вы пришли, залили брагу, закрыли бак, открыли вентиль на газовом баллоне, поставили банки в нужные места под разные продукты выгонки, нажали кнопку и ушли. Пришли через определенное время (время зависит от емкости бака), все разлили по емкостям, продукты отработки вылили в канализацию, залили по-новой, и т.д.
Под концептом подразумевается то, что система находится в стадии разработки, но имеет законченную структурную идею, и не претендует на то, что она работает на 100%. В действительности, когда реально начинаешь собирать устройство, где-нибудь что-нибудь точно да откажет: или драйвер не заработает, или температура неправильно рассчитана. Поэтому концепт — он и в Африке концепт.
Что касается алгоритма работы, то по температурам задатчиков он рабочий. Взят алгоритм из других источников и форумов. Собиралось по крупицам. Временные интервалы взяты с запасом и зависят от объема перегонного куба. Мой куб планируется литров на 20-25. Для куба объемом 5 литров (от скороварки), естественно, временные интервалы будут другими, заведомо меньшие.
Режим работы жидкокристаллического индикатора ACM1602K и время выполнения программы микроконтроллером. Алгоритм
1. Жидкокристаллический индикатор представляет собой 2 ряда символов по 16 штук в каждом;
2. Во время программы нужно отображать следующую информацию для отладки (текстовый скрин ЖК-экрана):
| t | в | = | 0 | 0 | о | С | t | н | = | 0 | 0 | 0 | о | С | |
| Р | е | ж | и | м | T | ♪ | 0 | 0 | 0 | : | 0 | 0 | * | |
1. tв — это температура верхнего датчика;
2. tн — температура нижнего датчика;
3. Слово Режим может быть в следующих вариантах: Првач, Сэм, Дожим, Охлжд, Конец, Газ (макс. длина понятного слова — 5 букв, в словах нет гласных — это не ошибка!)
Првач — режим, в котором осуществляется быстрый нагрев и выгон первача.
Сэм — режим, в котором осуществляется выгон основного продукта.
Дожим — выгонка последних фракций с сивухой и всякой дрянью.
Охлжд — режим расхолаживания бака. Форсунки закрыты. Насос с вентилятором работают.
Конец — режим окончания работы после расхолаживания (может и не быть, если вставить реле выключения блока питания всей системы — PS-ON — замыкания зеленого провода на черный в блоке питания ATX).
Газ — режим удержания питания и отключение всего остального в случае, когда подходит к концу газ. Когда температура верхнего (а может быть и нижнего) датчика ни разу не дошла за установленное время до предельной температуры. Или по количеству срабатываний по условию превышения температуры нижним и верхним датчиками. Не знаю, надо экспериментировать.
4. Вместо значка нотки на ЖК индикаторе есть знак колокольчика.
5. T 000:00 обратный счетчик времени по заданному режиму. Минуты: Секунды.
6. Арабский знак — сигнал о включении пьезорозжига. Символа такого в ворде не нашел, а так, предполагается вставить знак жидкокристаллического индикатора под номером СС в раскладке (по-моему, он наиболее похож на пьезорозжиг из тех значков, что имелись в стандартной прошивке жидкокристаллического индикатора):

7. * — вентилятор вытяжной включен.
Каждую секунду экран жидкокристаллического индикатора переключается на другой, для отображения иной служебной информации о состоянии форсунок, водяного насоса и режима, в котором находится трехпозиционный клапан.
| Ф | о | р | с | у | н | к | а | 1 | 2 | Н | а | с | о | с | |
| С | е | п | а | р | а | т | о | р | : | Д | о | ж | и | м |
1. Форсунка 1, 2: 1 или 2 загораются, когда включается заданная газовая форсунка;
2. Насос: загорается на индикаторе, когда включен циркуляционный насос охлаждения холодильника;
3. Сепаратор: Дожим. Сигнализирует, в каком состоянии работает трехпозиционный клапан от стиральной машины для сепарации продукта выгонки. Возможные режимы: Првач, Сэм, Дожим, Выкл.
Положение клапана зависит напрямую от режима, в котором находится контроллер.
Укрупненный алгоритм работы контроллера
Режим «Првач»
- Режим первач. Длится 1 час, вернее 60 мин. 00 секунд.
- Характеризуется как можно более быстрым режимом нагрева рабочего бака.
- Форсунка 1 и 2 открываются по-переменке (во избежание их перегрева) через 2-3 секунды. Форсунки нужно хорошо обдувать.
- Трехпозиционный клапан стиральной машины открыт в режиме «Првач».
- Насос включен.
- Вентилятор включен. На ЖК отображается знак *, сигнализирующийй о том, что вентилятор включен.
- Каждые 2 секунды включается автоматический пьезорозжиг. Знак розжига отображается на ЖК экране (правый нижний) любым понятным вам символом.
- На индикаторе ЖК горит слово «Насос». Цифры 1, 2 попеременно моргают, в зависимости от того, какая форсунка открыта в данный момент.
- Уставка верхнего датчика температуры на уровне: 60 градусов по Цельсию.
- Уставка нижнего датчика температуры на уровне: 78 градусов.
- Если уровень нижнего или верхнего задатчиков температуры превышены, газовые форсунки переходят в режим «Фитиля» (форсунки открываются попеременно на 0,2 секунды в течение одной секунды, то есть почти не пропускают газ для нагревания котла).
- По истечении времени в 60 минут контроллер переходит в режим «Сэм» — выгона основного продукта.
- Если в течение времени режима «Првач» задатчики температуры не были превышены ни разу – контроллер переходит в режим «Газ».
Режим «Газ»
- Режим защитный по газу. Характеризуется случаем, когда заканчивается газ в баллоне. Пламя еле-еле горит и не способно разогреть бак до нужной температуры. Если за заданное время уставка по температуре верхнего или нижнего задатчиков температуры не была превышена, то контроллер переходит в этот режим.
- В этом режиме форсунки закрываются.
- Таймер на основном экране останавливается.
- Водяной насос отключается по достижение нижним задатчиком температуры ниже 40 градусов (может быть даже сразу отключится, кто знает, сколько куб так стоит).
- Клапан сепарации закрывается вместе с водяным насосом. Первые минуты работает в режиме «Првач».
- Экран ЖК не потухает и высвечивает все также, как обычно, но в режиме «Газ». То есть релюшка PS-ON не выключает основной блок питания.
- Вентилятор продолжает молотить — это на случай, если газа совсем не осталось, но он чуть фонил и постоянно самостоятельно потухал. Отображается на ЖК-экране значок *.
- Нужно предусмотреть, чтобы на экране еще отображалось, в каком режиме контроллер вышел на режим Газ. Если из режима «Дожим», скажем, перегонка уже не нужна. Если из «Првач» — нужно заново выгнать, после смены баллона. Можно отображать предыдущий режим в поле, где шел обратный таймер.
Режим «Сэм»
- Режим выгона основного продукта.
- Верхний задачтик температуры: 84 градуса.
- Нижний задатчик температуры: 93-95 градусов.
- Трехпозиционный клапан переключается в режим «Сэм» на большую банку с продуктом.
- Насос включен.
- Вентилятор включен.
- Релюшка БП PS-ON – включена. Самоподхват можно сделать и разрывать вторую релюшку в нужный момент времени.
- Время выдержки в этом режиме: 3 часа (180 минут 00 секунд).
- Если превышена температура задатчика — форсунки переходят в режим «фитиля».
- Если по истечение времени температура не была достигнута или упала ниже определенной температуры, скажем, 60 градусов — контроллер переходит в режим «Газ».
- Если время истекло и температура верхнего (или нижнего) задатчика была превышена, контроллер переходит в режим «Дожим».
Режим «Дожим»
- Режим выколачивания последнего оставшегося в браге спирта. Там 15-30% раствор спирта с водой можно еще получить (вонючая такая бурда).
- Температурная уставка: верхний датчик температуры — 96 градусов по Цельсию.
- Нижний датчик температуры: 100-102 градуса.
- Длительность процесса: 90 минут.
- Форсунки 1, 2 — в работе, как обычно, попеременно.
- Электророзжиг в работе как обычно.
- Трехпозиционный клапан открыт в режиме «Дожим».
- Релюшка PS-ON включена.
- Водяной насос в работе.
- Вентилятор в работе.
- Если в режиме «Дожим» за установленное время любая из температур не дошла до порога в 96 или 102 градуса (или температура достигла нижнего порога в 90 градусов), контроллер переходит в режим «Газ», запоминая текущий режим.
- Если все в порядке, то по истечение времени контроллер переходит в режим «Охлжд».
Режим «Охлжд»
- Режим охлаждения и расхолаживания бака и всей системы.
- В данном режиме идет контроль температуры по нижнему и верхнему датчикам. Как только температура по нижнему датчику опускается ниже 40 градусов, контроллер переходит в режим «Конец».
- Электророзжиг отключен.
- Трехпозиционный клапан открыт в режиме «Дожим».
- Вентилятор в работе.
- Насос в работе.
- Реле PS-ON включена.
- Форсунки закрыты.
Режим «Конец»
- Режим ожидания в пару минут. После чего все будет потушено и остановлено. Можно повесить на какую-нибудь ногу контроллера сигнализатор звуковой, чтобы сообщал, что все готово.
- Форсунки закрыты.
- Вентилятор останавливается.
- Насос останавливается.
- Трехпозиционный клапан переходит в режим «Выкл», то есть все клапана закрыты.
- Электророзжиг выключен.
- На реле, контролирующее релюшку БП PS-ON по истечение 2 минут подается команда на выключение. Реле размыкается, отключая блок питания. Контроллер выключается.
Контролируемые устройства
- Форсунка 1. Питание 12 В.
- Форсунка 2. Питание 12 В.
- Вентилятор вытяжной. Питание 220 В.
- Насос циркуляционный. Питание 220 В.
- Клапан трехпозиционный от стиральной машины:
- Клапан 1. Првач. Питание 220 В.
- Клапан 2. Сэм. Питание 220 В.
- Клапан 3. Дожим. Питание 220 В.
- Электророзжиг. Питание 220 В.
- Реле PS-ON для БП ПК с самоподхватом. Питание 12 В.
- Реле, размыкающее реле PS-ON от микроконтроллера. Питание 12 В.
Структурная схема системы управления

Коротко о каждом из устройств структурной схемы
1. Самые дорогие, пожалуй, здесь будут Форсунки 1, 2 (сдвоенные). Это устройства от газобаллонного оборудования автомобиля. Быстродействующие. Время открытия — где-то 3 мс. Точно не помню. Но быстродействие мне нужно было в другом устройстве. Параллельно для сварки нержавейки я делал универсальный Аргон-Углекислотный смеситель, и там нужно было точно пропорции смеси вымерять. Посему купил комплект из четырех форсунок. Питается каждая форсунка от 12 вольт, ток потребляет 3 или 4 ампера.

Не то, чтобы я хотел непревзойденную скорость переключения газа сюда вставить, просто нашел на Авито какие-то б/у форсунки подешевке. За 2 сдвоенных отдал 1200 рублей + пересылка. Как впоследствии оказалось, форсунки греются от длительного включения, и секунд за десять-двадцать серьезно так нагреваются. Поэтому, имеет смысл их устанавливать напротив выдувающего вентилятора блока питания от компьютера, дабы они нормально обдувались. Ну и еще делать режим включения таким, чтобы форсунка долго одна не работала, а вторая ее подменяла. Режим, как бы его назвать — «тик-так» Половина времени на одну форсунку, половина времени на другую. Тогда, думаю, режим работы будет не столь жестким.
На самом деле, можно поставить более дешевый вариант из Китая. Тут скорость открывания не столь важна, поэтому подойдет даже такой вариант, но, думаю, тоже будет греться:

2. Вентилятор вытяжной
По сути — вытяжка бытовая. Если совместить с радиатором, то будет совмещать две функции: снижать температуру охлаждающей жидкости и удалять продукты сгорания газа, запах сивухи (или, если газ потух, то удалять газ из помещения — защитная функция). Обдувать радиатор не обязательно, особенно если установка расположена в гараже с подвалом. Радиатор можно опустить в подвал, или вообще исключить, а закопать в подвале проточную трубу. Можно опустить радиатор в крупную емкость с водой… Вариантов много. Можно обойтись и без циркуляции воды, но водичка уже не казенная. Счетчики, наверное, уже у всех дома установлены. Да и если перебои с водой — вони будет на весь подъезд.
3. Механический клапан сброса давления

Защитное устройство. Простое, как 5 копеек: клапан, мощная пружина. Давление повышается — пружина отжимается, клапан открывается. Только такие клапаны рассчитаны на сброс давления в 6-9 атомосфер, поэтому его пришлось переделать. Раскрутил. Пружинку поставил от обычной авторучки, а заводскую выбросил. Давление в баке не должно быть очень высоким. К тому же, химический холодильник сделан из кварцевого стекла. От повышенного давления стекло лопнет.
4. Химический холодильник (холодильник Аллина шариковый)
Шариковый лучше, чем обычный змеевик. Шариковый холодильник сбрасывает давление за счет многократных расширений-сужений, в результате на выходе струйка продукта выгонки не вылетает и не сифонит, а аккуратненько так вытекает. Можно и змеевик обычный, но он хуже слегка.
Лучше, если в холодильнике только центральная часть будет из стекла, а кожух из пластика. Так надежнее, да и найти проще. Реально химический холодильник достать сложнее, чем белорусский пластик со стеклом.

5. Сепаратор
Клапан от стиральной машины на 3 выхода 3W180.

Нашел такой, но на длительное включение не проверял. Возможно, тоже будет греться, как и форсунки. Наверное, придется обдувать дополнительно, ведь клапан будет открыт постоянно. Смысл такой: на вход клапана подаем жидкость с холодильника, а в зависимости от этапа выгонки, направляем ее в нужную банку. Если идет первач, открываем один клапан, если идет основной продукт, открываем другой клапан, если же мы выколачиваем последний спирт с сивухой, открываем в конце последний клапан. Когда заканчивается процесс, закрываем все клапаны. К штуцерам нужно присоединить силиконовые трубочки и направить в нужную емкость. Под основной продукт нужна емкость по-больше.
6. Насос
Ну, тут все понятно. 220 вольт, или 12 вольт, в зависимости от того, какой подъем нужно сделать. Если из подвала нужно качать, сами понимаете, нужен помощнее, если на одном уровне — подойдет и обычный циркуляционный насосик для аквариума. Если у Вас вообще вода под давлением, то ставите водяной клапан с расходомером.
Можно сделать и сложнее: поставить термостат по температуре воды холодильника (или опять же завести на контроллер третий термодатчик), и открывать клапан лишь тогда, когда вода нагреется больше 45, например, градусов. Но я не стал уже так извращаться: циркуляция так циркуляция. Еще один термодатчик — это, как мне показалось, уже перебор.
7. Радиатор
Тоже с этим все понятно. Если система замкнутая, радиатор необходим. Подойдет любой автомобильный. Семерочный можно легко найти. Радиатор следует обдувать для более эффективной работы (желательно одним потоком от вытяжки). Можно погрузить в бочку с холодной водой — получится такой своеобразный двойной контур охлаждения. Если есть подвал, можно в подвале закопать трубу вместо радиатора и прокачивать воду через нее. Вариантов охлаждения циркуляционной жидкости — масса. Кому что удобнее.
8. Отстойник (или сухопарник)
Обычная емкость со штуцером на входе и выходе. Это устройство нужно для защиты от выкипающей браги, чтобы она не выплескивалась сразу же в холодильник и дальше. А также в ней задерживаются тяжелые фракции выгонки. Эта сивуха не содержит спирта — проверено, но воняет очень неприятно. Без отстойника дистиллят получается очень плохого качества. Пить эту гадость не советую. Полученную сивуху используют для растирок или просто выливают.
Отстойник должен обладать сливным краником для слива (или опустошаться каким-то другим способом). За процесс выгонки в отстойнике образуется грамм 100-120 этой «бурды». Некоторые ставят подряд 2-3 сухопарника, а надо ли это — вопрос спорный.

9. Датчик температуры
Автомобильный датчик охлаждающей жидкости ТМ 106 от «семерки» резьбовой.

Потребуется два таких датчика: один датчик сверху, второй снизу. Перед использованием их следует отградуировать. Иначе точность будет не очень. Вот данные сопротивлений у моих датчиков. Сведены в таблицу: зависимость сопротивления от температуры.
| Темп. | Датчик II | Датчик I |
| 100 | 132 | 133 |
| 99 | 135 | 136 |
| 98 | 138 | 139 |
| 97 | 141 | 142 |
| 96 | 146 | 145 |
| 95 | 147 | 147 |
| 94 | 150 | 151 |
| 93 | 153 | 156 |
| 92 | 156 | 160 |
| 91 | 160 | 165 |
| 90 | 165 | 170 |
| 89 | 171 | 181 |
| 88 | 176 | 186 |
| 87 | 182 | 192 |
| 86 | 188 | 196 |
| 85 | 195 | 202 |
| 84 | 200 | 211 |
| 83 | 207 | 217 |
| 82 | 215 | 224 |
| 81 | 222 | 230 |
| 80 | 229 | 236 |
| 79 | 236 | 243 |
| 78 | 243 | 251 |
| 77 | 251 | 260 |
| 76 | 258 | 268 |
| 75 | 266 | 279 |
| 74 | 276 | 289 |
| 73 | 284 | 296 |
| 72 | 293 | 306 |
| 71 | 305 | 322 |
| 70 | 322 | 335 |
| 69 | 331 | 348 |
| 68 | 344 | 363 |
| 67 | 357 | 373 |
| 66 | 373 | 388 |
| 65 | 387 | 400 |
| 64 | 402 | 415 |
| 63 | 416 | 432 |
| 62 | 430 | 447 |
| 61 | 444 | 463 |
| 60 | 458 | 478 |
| 59 | 474 | 495 |
| 58 | 491 | 515 |
| 57 | 513 | 538 |
| 56 | 535 | 563 |
| 55 | 557 | 587 |
| 54 | 580 | 607 |
| 53 | 594 | 630 |
| 52 | 617 | 655 |
| 51 | 637 | 681 |
| 50 | 663 | 708 |
| 49 | 683 | 737 |
| 48 | 709 | 765 |
| 47 | 737 | 796 |
| 46 | 770 | 828 |
| 45 | 800 | 868 |
| 44 | 833 | 899 |
| 43 | 868 | 934 |
| 42 | 899 | 969 |
| 41 | 937 | 1012 |
| 40 | 985 | 1056 |
| 39 | 1033 | 1103 |
| 38 | 1069 | 1158 |
| 37 | 1109 | 1203 |
| 36 | 1165 | 1257 |
| 35 | 1220 | 1308 |
| 34 | 1275 | 1369 |
| 33 | 1324 | 1430 |
| 32 | 1380 | 1494 |
| 31 | 1455 | 1560 |
| 30 | 1540 | 1637 |
| 29 | 1620 | 1710 |
| 28 | 1708 | 1800 |
| 27 | 1796 | 1889 |
| 26 | 1880 | 1984 |
| 25 | 1950 | 2090 |
| 24 | 2030 | 2180 |
| 23 | 2130 | 2290 |
| 22 | 2220 | 2400 |
| 21 | 2340 | 2510 |
| 20 | 2510 | 2700 |
| 19 | 2700 | 2900 |
| 18 | 2900 | 3100 |
| 17 | 3600 | 3700 |
| 16 | 4000 | 4100 |
| 15 | 4500 | 4600 |
| 10 | 5600 | 5650 |
| 5 | 7200 | 7250 |
| 0 | 9400 | 9500 |
Схема включения термодатчиков и АЦП микроконтроллера:

Оптимально использовать в качестве резистора Ra резистор на 1 кОм. Тогда, в диапазоне 60..100 градусов по Цельсию напряжение на АЦП МК будет плавать от 3,4 вольта до 4,4 вольта, чего, даже при 8 разрядном АЦП более чем достаточно. Даже в даташите микроконтроллера, если не ошибаюсь, рекомендуется использовать напряжение выше 3,5 вольт для стабильной работы. Напряжение U — на АЦП микроконтроллера, GND — земля, Uo — 5 Вольт.
10. Газовая плита
Двухкомфорочная газовая плитка. Ее нужно дооборудовать электророзжигом. А так — никаких изменений не потребуется. Перед работой открываются горелки на полный накал.
11. Электророзжиг
Дополнительные керамические контакты, которые поджигают газ в случае необходимости. Проскакивает высоковольтная искра между комфоркой и свечой. Газ загорается.

Пожалуй, самая спорная деталь сего проекта. Но без нее тоже нельзя — система безопасности. Как будет вести себя электроника и АЦП контроллера, когда проскакивает искра? На земле будет появляться высокое напряжение, так как бак сделан из металла, стоит на металлической газовой плите, а датчики температуры заведены тоже на аналоговую землю. Даже, если всю систему заземлить, у провода заземления тоже есть свое, пусть малое, но сопротивление. Как себя поведет аппаратура — остается проверить.
12. ЖК дисплей
Жидкокристаллический дисплей ACM1602K-FL-GBH-02. Необходим для отладочных процессов, да и вообще — удобно, когда все отображается. На самом деле, контроллер может работать и без него. Но на этапе отладки дисплей просто незаменим. Индикатор 16-значный, двухстрочный. Есть встроенная подсветка. Можно и любой другой дисплей, лишь бы вам было понятно, что происходит внутри контроллера.

Алгоритм работы, совместно с контроллером приведен выше.
13. Контроллер
Обобщенное название устройства. Включает в себя все электронные драйвера по управлению силовыми устройствами (электророзжиг, форсунки, насос и т.д), а также — ядро системы — микроконтроллер.
Я планирую использовать Atmel’овский кристалл ATmega32. Там есть куча АЦП-ных входов (нужно, правда, всего два), и большая куча выводов для аппаратных драйверов.
На самом деле — Atmel — не единственный вариант. Я не претендую на то, что нужно именно на нем все делать. Можно использовать любой другой кристалл или уже готовое решение, типа Arduino, например, или PIC. Может, найдутся умельцы, которые захотят на стареньком Zilog’е организовать работу — кому что нравится. Я просто в свое время приобрел два ATmega32, и вот, до сих пор валяются без дела.
14. БП от ПК
Компьютерный блок питания ATX. Понадобятся +12, +5 вольт, GND. Компьютерный блок питания — простое решение и мощное. Только одни форсунки 4 ампера при 12 вольтах кушают.
15. Реле К1, К2
Релюшки, которые управляют включением/выключением блока питания от ПК. АТХ-блок питания ПК можно включить, лишь замыкая дежурное питание зеленого (бывает, что цвет другой) провода PS-ON на землю (черный провод). Таким же образом, можно его и выключить, если разъединить зеленый провод и черный. Реле К1 и К2 этим и будут заниматься: вручную от кнопки, будут замыкать провода, и по команде от микроконтроллера, когда это необходимо, разъединять их.
Схема включения:

Естественно, обвязка реле неполная. У реле должна быть обвязка своя: защитные диоды от токов самоиндукции, конденсаторы по питанию для защиты от дребезга. Я не стал усложнять схему.
Принцип работы схемы: нажимаем сдвоенную кнопку ВКЛ, тем самым, замыкая, зеленый и черный провода блока питания АТХ. Блок питания включается, появляется напряжение +12 вольт на реле К1 и группой контактов К1.1 подхватывает само себя. Группа контактов реле К1.2 удерживает замкнутыми провода черный с зеленым у БП ПК. Таким образом, реле К1 находится в постоянно включенном режиме во время работы системы.
Когда система отработала все алгоритмы, то питание уже не требуется и его можно выключить. На контакт реле К2 поступает сигнал от микроконтроллера (естественно, через аппаратный драйвер). Реле К2 включается. Нормально замкнутая группа контактов К2.1 размыкает цепь самоудержания питания реле К1, реле К1 отключается, группа контактов К1.2 размыкается. Черный и зеленый провода уже разомкнуты. Питание БП пропадает, контроллер выключается.
Вот схема развязки микроконтроллера и реле:

Для 12 вольт может использоваться какой-нибудь транзистор КТ815. Инвертор не обязателен — контроллер может как +5 вольт сделать, так и на землю подтянуть. Резистор на несколько кОм.
Чтобы пятью вольтами от МК управлять силовыми элементами системы, нужны так называемые аппаратные драйверы — устройства развязки низкого напряжения и высокого или силового.
Здесь приведены развязки реле и микроконтроллера посредством специализированных силовых микросхем, транзистора или полевого MOSFET-транзистора. Но реле, как говорится: «С какой стороны не смотри — с любой стороны плохо выглядит». Едят много, ЭДС самоиндукции, контакты обгорают, дребезг при включении и еще и обвязка нужна. Есть и куда более современные устройства.

Это, что касается реле. Здесь оно нужно было только по блоку питания. Что же касается остальных элементов (форсунок, вентилятора, насоса и т.п устройств), то здесь можно обойтись и без реле вообще.
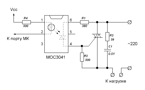
Развязка МК и 220 вольт:

Для развязки микроконтроллера и силовой схемы на 220 вольт используется оптопара, напрмер, МОС3041 и симистор, к примеру, BT139. Достаточно мощная вещь. До 16 ампер, 220 вольт. Микросхема потребует лишь радиатор, размером, в зависимости от нагрузки.

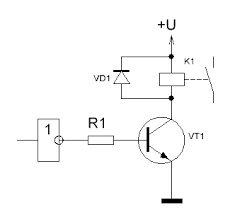
Развязка 12 вольт и МК:

Существуют специализированные драйверы для mosfet-транзистора, но у меня с ними как-то не срослось. Схема на транзисторе работала стабильно. Сам силовой элемент IRF640 для 12 вольт, тоже куча ампер. И, надо сказать, что 12 вольт для IRF640 — не предел. Этот полевой транзистор до 200 вольт постоянки и до 18 ампер по току. Быстродействие, конечно, не сверхскоростное, но для наших медленных процессов — в самый раз. В любом случае — лучше реле. А выглядит так же, как и предыдущий симистор: корпус под радиатор и три ноги. Вход mosfet-транзистора схемотехнически представляет из себя некую малую емкость, поэтому и быстродействие ограничено, и начальное включение транзистора на открытие потребляет весьма ощутимый (для штатных микросхем) ток, поэтому, для развязки используют либо драйвер, либо транзистор. Выводы же микроконтроллера выдержат, но лучше развязать.
Схема включения и развязки посредством транзистора:

Если же использовать драйвер специализированный для развязки микроконтроллера и mosfet’a, то используются универсальные микросхемы IR2117, IR2118. Одна микросхема открывает транзистор по высокому уровню сигнала, вторая — по низкому уровню. Ниже приведена приблизительная схема включения драйвера и транзистора. In — вход от микроконтроллера.
Ниже приведена схема регулятора оборотов электродвигателя да и mosfet не тот, но по схеме понятно, как включается драйвер IR2117 в схеме развязки микроконтроллера и силовой низковольтной нагрузки.

Такой получился концепт. Если есть предложения по доработке или улучшению, буду только рад.
Автор: RusakovMxL
