В этой статье будут частично повторяться материалы из статьи про азотные лазеры продольного разряда, но также она дополнена массой новых данных. Я детально опишу, с чем довелось столкнуться в процессе выполнения этого заказа и развею бытующие среди любителей представления, что азотный лазер толерантно относится к уровню его конструктивного исполнения. Среди таких любителей был и я, потому полученные в ходе работы закономерности меня удивили. Особенно меня удивила мощность этого азотного лазера. Потому отдельным пунктом в этой статье рассматривается вопрос, какой же она может быть.
Лазер ЛГИ-505 это азотный лазер продольного разряда, в котором применяется активный элемент с керамическим капилляром и водяным охлаждением, конструкция которого явно была позаимствована из аргоновых лазеров того же разработчика и производителя (НИИ ГРП Плазма). Активный элемент получает накачку высоковольтными импульсами малой длительности, которые генерируются импульсным модулятором, состоящим из накопительного конденсатора, коммутирующего тиратрона и импульсного трансформатора. Активный элемент и импульсный модулятор собраны в общем корпусе излучателя лазера. Внешний блок питания снабжает излучатель напряжением накала для тиратрона, импульсами для отпирания тиратрона и высоким напряжением заряда накопительного конденсатора.
Первоначально заказчик поставил задачу отремонтировать внешний блок питания лазера и отдефектовать два активных элемента (трубки) лазера. Судя по присланным заказчиком фото, объем работ по блоку питания предстоял приличный — во все стороны торчали следы предыдущих ремонтов колхозного характера – накиданные на соплях радиоэлементы на плате со стороны дорожек, небрежно проброшенные провода, огрызки проводов, висящие и даже не заизолированные и т.д. и т.п.

Рис. 1: Исходное состояние блока питания лазера ЛГИ-505
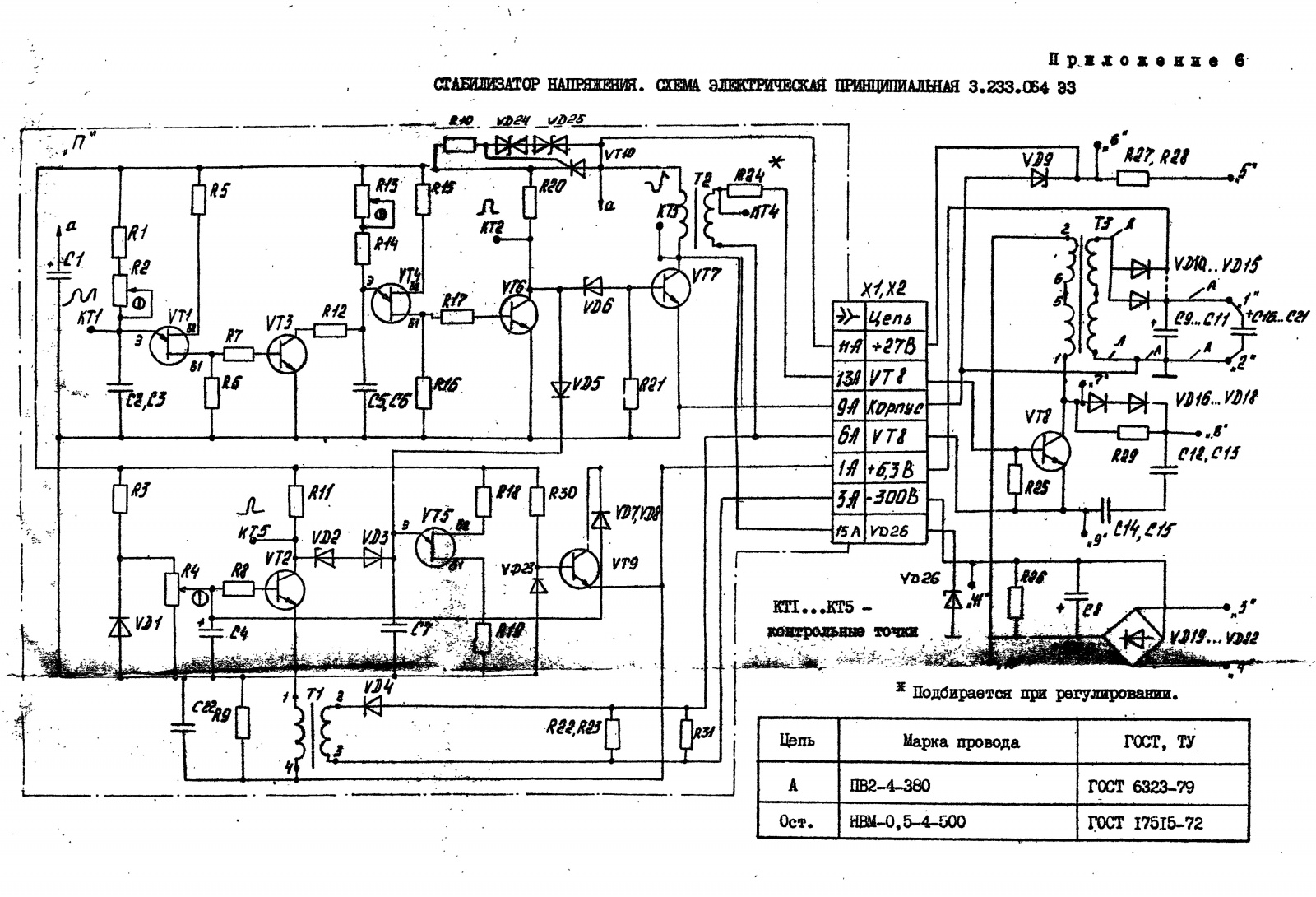
В зависимости от года выпуска конструкция внешнего блока существенно изменялась. Всего было два поколения этого блока — в блоке первого поколения в качестве источника напряжения накала тиратрона (6.3В с током 20А) применялся обыкновенный железный трансформатор. Кроме этого основного отличия были ещё некоторые отличия в частностях — схемотехнике цепей блокировки, компоновке внутреннего пространства. Блок показанный на рис. 1, принадлежит ко второму поколению — в нем вместо накального трансформатора для получения напряжения накала тиратрона использован импульсный блок питания.

Рис. 2: Блок питания лазера ЛГИ-505 первого поколения внутри
Раньше, когда я только познакомился с таким лазером и получил в свое распоряжение блок питания и несколько активных элементов, я столкнулся с тем, что схемы БП в предоставленной мне документации отличаются от фактического устройства — оказалось, что документация была от блока второго поколения, более современного. Теперь же, когда пришел на ремонт новый БП — сходства со схемами в документации оказались полными, что очень облегчило задачу.

Рис. 3: БП первого поколения с документацией
Дефектовка полученного БП выявила следующие следы колхоза:
1) Непонятное кубло проводов с явно инородной неонкой и небрежной пайкой вокруг мощного тиристора в узле генерирования высокого напряжения. (рис.4)
2) Крайне небрежная замена вышедших из строя электролитических конденсаторов новыми — они никак не закреплены, а просто висят на проводах, свободно болтаясь (рис.5)
3) Инородные элементы на плате импульсного блока питания накала. (рис.6)

Рис. 4: Непонятное кубло проводов с явно инородной неонкой и небрежной пайкой вокруг мощного тиристора в узле генерирования высокого напряжения.

Рис. 5: Крайне небрежная замена вышедших из строя электролитических конденсаторов новыми — они никак не закреплены, а просто висят на проводах, свободно болтаясь.

Рис. 6: Инородные элементы на плате импульсного блока питания накала.
Этот узел, естественно, неработал. В остальном, блок питания сохранял свои функции, несмотря на допущенные в нем небрежности. Импульсы управления для тиратрона вырабатывались, напряжения смещения для сеток — тоже, высокое напряжение вырабатывалось и регулировалось в заданных пределах. Остановлюсь подробнее на узле питания накала. Это импульсный блок питания, собранный по обратноходовой топологии, схема которого показана на рис. 7.

Рис. 7: Принципиальная схема импульсного блока питания накала.
Импульсный блок питания накала собран отдельным модулем и занимает значительный объем внутри корпуса всего БП лазера. Более того, он имеет персональное водяное охлаждение! Силовой транзистор и диоды выпрямителя низкого напряжения обладают значительным тепловыделением. Компоновка этого модуля делает его ремонт крайне неудобным. Несколько попыток разобраться и отремонтировать накальный модуль привели меня к неприятному выводу: импульсный блок питания накала занимает места больше и весит больше, (!!!) чем классический накальный трансформатор на сетевую частоту… Да ещё и охлаждается водой, что тоже для классического трансформатора немыслимо (если только он не со шкаф размером). В этот момент я счел любой ремонт советского импульсного БП нерентабельным, выбросил этот модуль полностью и заменил его трансформатором ТН60. В завершение приведу несколько фото накального модуля.

Рис. 8: Накальный модуль, общий вид. Слева виден импульсный трансформатор накала, сверху — конденсаторы фильтра накального напряжения.

Рис. 9: Накальный модуль, обратная сторона. Виден водоблок охлаждения силовых элементов.
Замена накального модуля на трансформатор ТН60 полностью восстановила функционал БП лазера, после чего осталось устранить следы колхоза. В первую очередь я «расколхозил» обвязку силового тиристора в преобразователе высокого напряжения, убрав оттуда инородные элементы и восстановив надежные соединения. После «расколхоживания» обвязка тиристора стала выглядеть так, как на рис. 10.

Рис. 10: Восстановленная обвязка тиристора
Дальше я привел в порядок блок конденсаторов. Висящие на проводах конденсаторы я смонтировал на плате, а потом получившуюся сборку установил сверху на шасси.

Рис. 11: Новый блок конденсаторов.

Рис. 12: Блок конденсаторов на своем месте.
После устранения ещё нескольких мелких «колхозов» блок питания стал выглядеть так:

Рис. 13: Блок питания ЛГИ505 после ремонта.
Теперь, когда блок питания полностью работоспособен, можно было переходить к проверке активных элементов (трубок), которые используются в этом лазере. Так как в тот момент штатного излучателя, в котором эти трубки обычно работают, у меня на руках не было, то я решил использовать свой самодельный «стенд», в котором был собран импульсный модулятор и с которым подобные трубки работали раньше.

Рис. 14: Стенд для проверки трубок импульсных газовых лазеров.
Одна из присланных заказчиком трубок после установки в данный стенд сразу заработала и выдала генерацию. Генерацию легко зафиксировать по люминесценции уранового стекла или листа белой офисной бумаги, так как длина волны находится в ультрафиолетовой области и равна 337.1нм.

Рис. 15: Зафиксирована лазерная генерация.
Эта трубка была определена как условно работоспособная и отложена в сторону. На второй, исходно неработоспособной, трубке был вскрыт штенгель и припаян отвод для вакуумирования и заполнения её свежим газом, поскольку она была разбита и стеклодуву пришлось её ремонтировать. Поскольку у стеклодува не было опыта в плане откачки и наполнения азотных лазеров, то эта задача была предоставлена мне.С этого момента началось неопределенность — не было понятно, какие предъявляются требования к мощности лазерного излучения и можно ли будет первую трубку считать годной после того, как эти требования прояснятся. Не вносила ясности и документация на лазер — в ней этот параметр вообще не был указан. В интернете информация про мощность лазера ЛГИ505 оказалась весьма противоречива — диапазон возможных значений составил от 15 до 120 мВт. В любом случае я настоял на том, чтобы заказчик предоставил измеритель мощности лазерного излучения, после чего он прислал прибор ИМО-2Н. Этот прибор измеряет тепловое действие лазерного излучения, а потому нечувствителен к длине волны излучения.

Рис. 16: Измеритель мощности лазерного излучения ИМО-2Н
Работа со второй трубкой (со штенгелем под откачку) требовала собрать простейшую вакуумную систему, состоящую из насоса 3НВР1Д, механического вакуумметра ВО1227 и баллона с азотом, который подключался к системе через тонкий медный капилляр.

Рис. 17: Вакуумный насос.

Рис. 18: Вакуумметр.

Рис. 19: Подключение трубки и баллона с азотом к вакуумной системе.
После получения измерителя ИМО-2Н я начал эксперименты с откачкой лазерной трубки и её наполнением. Для измерения мощности выбрал частоту повторения импульсов равную 200 Гц. К этому времени была выдвинута первая версия касательно требуемой мощности излучения, которая не должна быть меньше 15 мВт на частоте повторения 1000 Гц. На текущей конфигурации стенда такая мощность не наблюдалась, она не превышала 12-13 мВт для оптимального давления азота в трубке.

Рис. 20: Измерение мощности излучения лазера.
Понятно, что на частоте повторения в 200 Гц мощность была ещё меньше. Тогда я решил пересобрать импульсный модулятор. В нем я заменил тиратрон на керамический малоиндуктивный ТГИ1-50016, увеличил накопительный конденсатор до 10нФ и собрал все это максимально компактно на металлическом шасси, уменьшив до минимума длину шин, что уменьшило паразитную индуктивность монтажа.

Рис. 21: Испытательный стенд с новым импульсным модулятором.
Переделка импульсного модулятора дала радикальный результат — на откачиваемой трубке мощность стала чуть ли не вдвое больше — 22-25 мВт, что уже существенно больше заявленного «нижнего ограничения» в 15 мВт. С использованием кварцевой линзы, которая фокусирует пучок излучения, удалось добиться первых «спецэффектов» — луч сжигает черную краску на бумаге. Пока что до конца не было ясно, что принесло эффект — уменьшение паразитных параметров модулятора или увеличение емкости накопительного конденсатора. Возможно, сыграли роль оба фактора.

Рис. 22: Измерение мощности после обновления импульсного модулятора. Предел шкалы — 30 мВт.

Рис. 23: Действие лазерного излучения. Белые каракули — место, где краска была испарена фокусированным пучком.
Параллельно заказчик обнаружил некомплектный излучатель лазера ЛГИ-505, который тоже предложил отремонтировать. Очевидно, что я согласился, и вскоре он был у меня.

Рис. 24: Излучатель лазера ЛГИ-505 в упаковке.
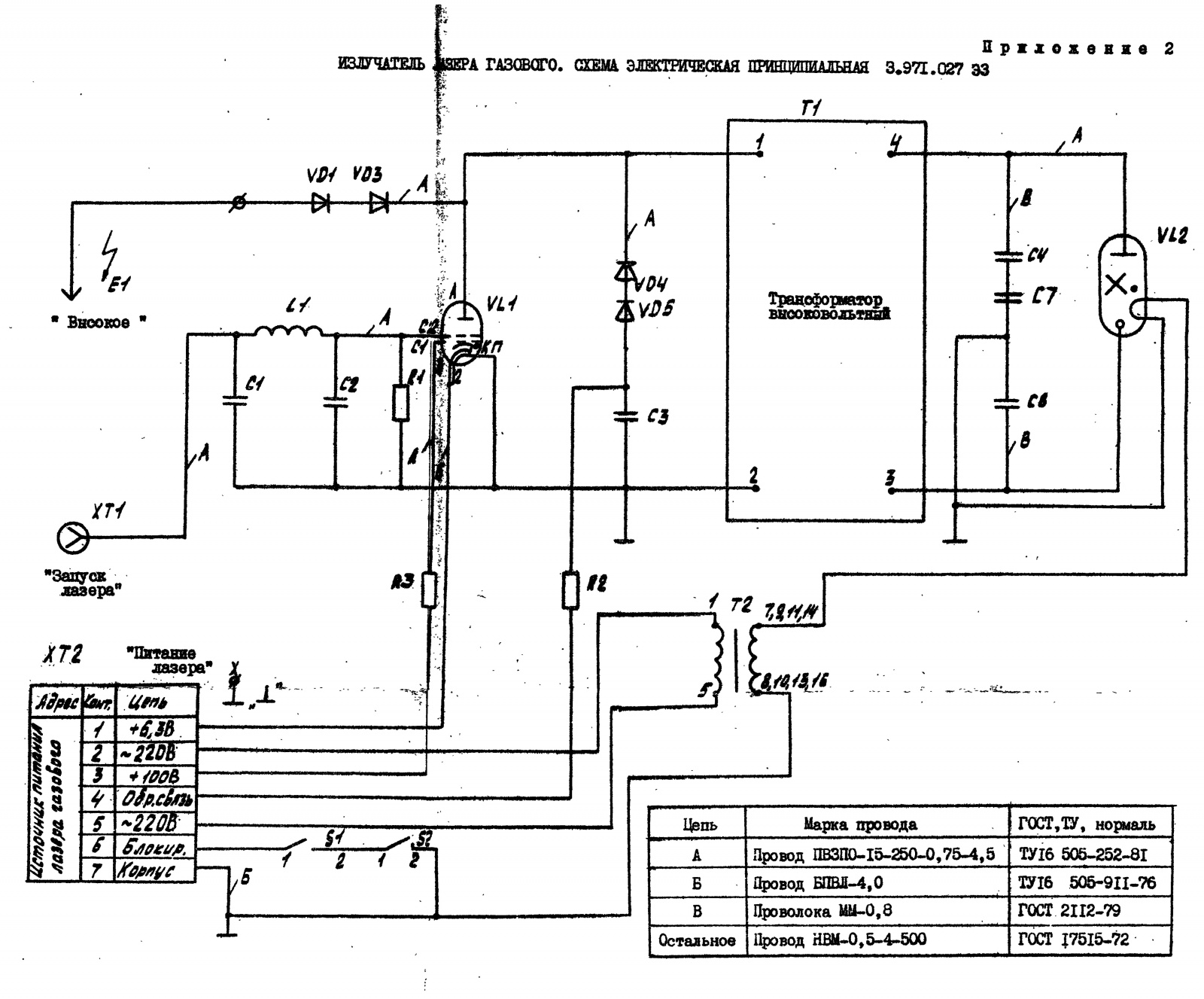
Внутреннее устройство излучателя довольно обстоятельное — каркас оптического резонатора представляет собой массивную пространственную конструкцию из труб, импульсный трансформатор собран в баке с маслом, тиратрон установлен на массивном алюминиевом радиаторе. Сам тиратрон тоже другой конструкции — тетродный, с 2мя сетками. На одну из сеток подается постоянный положительный потенциал. Для чего это сделано, мне до конца неясно, но это оказалась довольно новаторская в свое время конструкция, которая, по всей видимости, уменьшает потери на коммутацию и временной «лаг» коммутации (задержка между моментом подачи запускающего импульса и моментом прохождения анодного тока). Тиратрон этот называется ТГИ2-50020.

Рис. 25: Внутреннее устройство излучателя ЛГИ-505. Трубка вставлена для иллюстрации.

Рис. 26: Электрическая схема излучателя. По какой-то причине «высоковольтный трансформатор» отображен как «черный ящик», без подробностей внутреннего устройства.
Вместе с тем, излучатель сильно некомплектный — не хватает самой лазерной трубки, оправы выходного зеркала вместе с самим зеркалом, не хватает колодок, которые крепят трубку на своем месте и ещё заявлена неисправность высоковольтного узла. До начала ремонта излучателя я решил отдельно проверить на своем стенде тиратрон из этого излучателя. Для чистоты эксперимента я использовал трубку в заводском состоянии, которую проверял первой.

Рис. 27: Тиратрон ТГИ2-50020 установлен в модулятор.
Оказалось, что с тиратроном ТГИ2-50020 можно емкость накопительного конденсатора уменьшить вдвое без ущерба для мощности излучения, а сама мощность остается стабильно постоянной в течении достаточно длительного времени. В процессе этого испытания вышел из строя импульсный трансформатор модулятора, потому его пришлось переделать с усилением изоляции кабеля путем надевания прозрачной ПВХ трубки на центральную жилу.

Рис. 28: Обновленный импульсный трансформатор.

Рис. 29: В темноте изоляция трансформатора красиво люминесцирует.

Рис. 30: Урановое стекло светится особенно ярко.

Рис. 31: Окно Брюстера на трубке создает достаточно сильное паразитное отражение, которое легко регистрируется.
Был проведен эксперимент по проверке стабильности мощности излучения с двумя тиратронами — ТГИ2-50020 и ТГИ1-50016. Емкость накопительного конденсатора в обоих случаях составила 5 нФ, а частота повторения импульсов — 200 Гц. Мощность измерялась с интервалом 5 минут в течении часа. По построенному графику (рис. 31) четко видно, что ТГИ1-50016 разгромно проигрывает испытание — мощность излучения втрое ниже, а стабильность вообще никакая, мощность заметно менялась с тенденцией к снижению. Это указывает на большую величину потерь в тиратроне, которые в предыдущем эксперименте компенсировались увеличенной емкостью накопительного конденсатора. Надо ещё оговориться, что мой тиратрон мог быть сильно бу, для чистоты эксперимента следовало бы взять новый тиратрон такого типа. Из этого эксперимента можно сделать однозначный вывод, что качество тиратрона критически влияет на мощность излучения, хотя генерация сохраняется. И если для лазерщика-любителя просто получить генерацию — счастье, то для промышленного или научно-лабораторного использования лазера требования предъявляются совсем другие, нужно достичь заданного уровня мощности (который до сих пор оставался неизвестным). Вскользь отмечу, что если на ЧСИ 200 Гц мощность излучения составляла 22-25 мВт, то на 1000 Гц она достигла 55 мВт, что уже весьма незаурядная величина для азотного лазера.

Рис. 32: Результаты эксперимента по сравнению в работе двух тиратронов.
Ещё одним неожиданным открытием стало то, что выходное окно моего лазерного испытательного стенда было не из кварца, а обычного оптического стекла! Заметил по люминесценции этого стекла, когда мощность излучения составила десятки мВт. Поискав в загашниках, нашел кварцевое. И с кварцевым окном получил радикальный прирост мощности, с 22 мВт до 30 мВт при прежних условиях эксперимента. На частоте 1000 Гц мощность достигла 75-80 мВт! Но было ли это пределом? Это ещё предстояло выяснить, ведь эти измерения проводились на старой «заводской трубке», логично предположить, что на свежеперекачанной трубке мощность может быть ещё больше. Но это не точно.

Рис. 33: Измерение мощности после замены выходного окна на стенде.
На данном этапе я решил перейти к ремонту излучателя. Учитывая жалобы на пробои внутри высоковольтного трансформатора, начать решил с него.

Рис. 34: Высоковольтный трансформатор со снятой крышкой.

Рис. 35:… и со слитым маслом.
Уже было видно, что у одного из конденсаторов КВИ-3 оторваны обкладки, а на дне помимо остатков масла четко просматриваются большие капли воды. Возникает вопрос, как вода могла попасть туда. Дело в том, что стенки трансформатора охлаждаются водой и вероятнее всего они проржавели, из-за чего вода стала проникать в объем занятый маслом. Присутствие воды резко снижает электрическую прочность масла, что и приводит к пробоям. На фото ниже (рис. 36) видны штуцеры подвода воды к трансформатору.

Рис. 36
Высоковольтный трансформатор был полностью разобран, а конструкция потрохов исследована.

Рис. 37: Высоковольтный трансформатор из излучателя ЛГИ-505.
Как можно видеть, сам трансформатор намотан на двух кольцах меньшего типоразмера, в отличие от моих 125мм колец, которых стопка из 6 штук, и намотка отнюдь не коаксиальным кабелем, а просто проводом в хорошей изоляции из фторопласта. Первичная обмотка намотана в 2 провода и образует 2 секции включенные параллельно, вторичка — в одну секцию. Измерив индуктивности обмоток, я сделал вывод, что коэффициент трансформации равен 4, против 7 у моего трансформатора. Конденсаторы накопительной батареи рядом с трансформатором имеют суммарную емкость 3.5 нФ, против 5 нФ на моем стенде. Один из конденсаторов батареи обнаружен развалившимся, а второй — со следами пробоев по поверхности. Точно таких конденсаторов в хозяйстве не нашлось, потому пришлось использовать те, которые нашлись на замену.

Рис. 38: Высоковольтный узел после замены конденсаторов.
Дальше предстояло привести в порядок бак. На наружной поверхности бака, как раз на рубашке охлаждения, обнаружились капли припоя, после удаления которого были обнаружены прогнившие дырки. Между стенками было через них видно внушительные залежи дерьма, нанесенного водопроводной водой, и продуктов коррозии стенок.

Рис. 39: Проржавевшая стенка бака.
После удаления наружной стенки стало понятно, что внутренние стенки нужно тоже вырезать и менять полностью. Несмотря на имевшуюся практику изготовления подобных баков, навыка в сварке не хватило, чтобы сделать полностью герметичные швы. Пришлось бак изнутри густо покрыть эпоксидкой. Если стенки бака предварительно прогреть до 80-100 градусов, то эпоксидка хорошо растекается и затекает в самые малые поры, обеспечивая хорошую герметичность после высыхания. Новое охлаждение я сделал, напаяв на боковую стенку змеевик из медной трубки.

Рис. 40: Отремонтированный бак трансформатора.
После ремонта я бак покрасил, собрал высоковольтный узел, установил в излучатель и залил новым маслом. Дополнительно изнутри бака стенки выложены электрокартоном толщиной 1мм, что усиливает изоляцию внутренностей от стенок. Также пришлось в излучателе заменить все задубевшие шланги новыми.

Рис. 41: Высоковольтный узел на снова на своем месте.
После ремонта высоковольтного трансформатора и замены шлангов изготовил недостающие детали — колодки крепления АЭ (из коричневого текстолита) и держатель выходного окна, в который устанавливается круглая кварцевая пластинка.

Рис. 42: Излучатель комплектуется.
Ещё излучателю не хватало соединительных кабелей, которыми он подключается к блоку питания. Всего их нужно три — низковольтный, сигнальный и высоковольтный. И если низковольтный у меня нашелся, то остальные два пришлось делать. Для высоковольтного кабеля пришлось делать специальный высоковольтный разъем, опыт в этой области уже есть. В качестве заготовки я использовал подходящий разъем ШР.

Рис. 43: Разъем и его ответная часть.
Параллельно мне прислали ещё три лазерные трубки на проверку и перекачку, если таковая потребуется. Проверять их я планировал уже не на стенде, а внутри рабочего излучателя, с которым и будет эксплуатироваться лазер у заказчика. Я как раз заканчивал изготовление кабелей.

Рис. 44: Готовые кабели с разъемами.
На этом этапе ремонт и доукомплектование излучателя были закончены и я подключил его к блоку питания.

Рис. 45: Излучатель подключен.

Рис. 46: Все готово к измерению мощности излучения.
Я начал проверку трех вновь полученных трубок от заказчика. Одна из них не заработала — разряд был нестабильным, а генерации не было вообще, на второй трубке был сделан штенгель под откачку — т.е. её нужно было уже перекачивать, а вот третья заработала. Да ещё как заработала! Сходу на частоте повторения импульсов 200 Гц в излучателе она выдала более 35 мВт мощности! Если переключить частоту повторения импульсов на 1000 Гц, то мощность достигла 100 мВт и стрелка продолжала медленно ползти за край шкалы. Признаться честно, я не ожидал такой мощности от азотного лазера продольного разряда в принципе. Более тщательное измерение показало мощность в 110 мВт!

Рис. 47: Измеренная мощность превысила 100 мВт!
Таким образом, истина была установлена. Разработчиком была заложена в этот лазер мощность в 100 мВт и даже чуть больше, потому я склонен верить встречавшейся в интернете цифре 120 мВт как номинальной мощности этого излучателя. С такой мощностью лазер выжигает краску на бумаге, жжет темные пластики и резину и с легкостью зажигает спичку, что и удалось зафиксировать на видео.
Лазер с такой мощностью совершенно не может считаться безобидной игрушкой, как этого ожидают от самодельных азотников средней паршивости. Даже несмотря на то, что при такой длине волны излучение врядли достигнет сетчатки, он не зря классифицируется 4м классом опасности. От заказчика наконец удалось добиться ответа, какая требуется от лазера мощность, и он был сформулирован так: «От лазера требуется возможность удалять хромовое покрытие со стеклянных заготовок, толщина покрытия составляет 100 нм». От него же пришло несколько образцов таких заготовок с покрытием, и фокусированное излучение с легкостью испаряет хром с этих подложек, только искры летят. Более того, он прекрасно испаряет покрытие с CD дисков, которое существенно толще.

Рис. 48: Образцы стеклянных подложек с покрытием хромом, которое нужно удалять лазерным излучением из ЛГИ505. Слева «затертый» образец.

Рис. 49: Локальное испарение покрытия с CD-диска.
Простейший расчет показывает, что в случае, когда средняя мощность излучения на частоте 200Гц составляет 30 мВт, энергия отдельного импульса излучения будет 0.15 мДж. Аналогично можно определить энергию и для других частот повторения, с ростом частоты энергия отдельного импульса падает, т.е. линейной зависимости средней мощности от частоты нет. При частоте повторения 12.5 Гц измеренная мощность была 2.5 мВт, что дает энергию 0.2 мДж. Надо отметить, это весьма значительная энергия для азотного лазера продольного разряда. Заданный заказчиком «технологический эффект» сохраняется при энергии импульса 0.075 мДж, что дает нам 15 мВт мощности на частоте 200 Гц. Теперь, наконец, стали ясны требования к мощности тех трубок, которые нужно было перекачать. Перекачка трубок стала отдельной эпопеей со своей кучей подводных камней. Ведь опять же, просто получить генерацию — это одно, а получить заданные параметры — совершенно другое. Оказалось, что краеугольным камнем успеха является максимально возможный вакуум при предварительной откачке. Идеальным вариантом было бы откачивать трубку до высокого вакуума системой из 2х насосов — форвакуумного и диффузионного. Но задействовать дифнасос у меня возможности не было, потому добивался максимума, который можно выжать из одного только форвакуумного насоса. При герметичной системе один лишь форвакуумный насос позволяет откачать воздух до давления, при котором разряд в трубке переходит в катодные лучи, которые наблюдаются в трубках Крукса. Второй краеугольный камень успеха — это чистый азот для заполнения трубки. Если он недостаточно чистый (доли примесей от 1000ррm), то максимальная достигнутая мощность будет гораздо ниже от возможной. Мой азот в баллоне оказался недостаточно чистым. Генерация на нем, конечно же, есть, но мощность на 200 Гц не превышала 20 мВт. Все эти требования можно было бы нивелировать увеличением энергии накачки, сделав емкость накопительного конденсатора больше, но конструкция излучателя не давала такой возможности. Касательно качества азота выход был найден. Каждая трубка азотного лазера содержит генератор азота, для восстановления его нормального давления в процессе работы. Не стала исключением и трубка ЛГИ505. У неё есть отдельный боковой баллон, внутри которого закреплены спрессованные таблетки из смеси нитридов меди и железа с зажатой спиралью накала между ними. При включении накала нитриды начинают разлагаться, выделяя чистый азот.

Рис. 50: Генератор азота крупным планом.
Получается, трубку можно предварительно откачать до предельного вакуума, затем, перекрыв откачку, включить генератор азота и наблюдать за изменением давления в трубке, чтобы выключить его при давлении несколько превышающем оптимальное. Дальнейшую подгонку давления до оптимального можно выполнить, понемногу открывая откачку, забирая лишний газ. В итоге выработалась следующая последовательность техпроцесса откачки и тренировки трубки:
1) После установки трубки в оптический резонатор откачиваем до вакуума не хуже 0.2 Торр.
2) Включить разряд на малом напряжении и включить генератор азота. Сразу после включения генератора азота в разряд летит куча дерьма, которая окрашивает его в белый цвет (явно какая-то органика).
3) При работающей откачке дождаться, пока разряд не станет снова характерного фиолетового цвета. На этом этапе уже будет наблюдаться генерация излучения.
4) Перекрыть откачку, довести генератором азота давление в трубке до 10-15 торр и выключить генератор азота.
5) Выключить охлаждение трубки, но при этом следить, чтобы она была заполнена водой.
6)Включить разряд на максимальном напряжении и частоте повторения импульсов (1000Гц).
В этом режиме трубка разогревается и вода в рубашке охлаждения закипит. При начале интенсивного кипения воды разряд выключить. Тем самым обеспечивается прогрев трубки для её обезгаживания. Вода в трубке позволяет равномерно распределить тепло и не допустить сильных термоударов и локального перегрева.
7) Снова включить откачку и качать до предельного вакуума, пока трубка не остынет до комнатной температуры.
8) Пункты 4--7 повторить 3 раза.
9) Наполнить трубку с помощью генератора азота, контролируя мощность излучения, найдя то давление, при котором она будет максимальной.
10) Отпаять штенгель, изолировав таким образом лазерную трубку от вакуумной системы. Отпайку штенгеля можно выполнить почти любой доступной газовой горелкой, но действовать нужно с осторожностью. Предварительно желательно потренироваться на кусках ненужной стеклянной трубки, чтобы понять, как ведет себя стекло.
В процессе работы по перекачке трубок одна из них окончательно вышла из строя (треснула в неудачном месте), а две других удалось восстановить, получив мощности 22 мВт и 30 мВт на частоте 200 Гц соответственно. По «технологическому эффекту» обозначенном заказчиком восстановление можно было считать успешным, хотя предельная мощность на 1000 Гц составила примерно 55 мВт для первой и 75 мВт для второй. Как можно видеть — мне не удалось добиться мощности в 110 мВт, которая была получена при откачке трубки в заводских условиях, но корреляция мощности с глубиной первоначального вакуума прослеживалась четкая. Мнение, что на воздухе азотный лазер рабоатет лишь немногим хуже, чем на чистом азоте, оказалось глубоко ошибочным. На воздухе в оптимуме давления мощность всего 5-6 мВт при 200Гц ЧСИ. На чистом же азоте и тех же условиях накачки — не менее 20 мВт. Т.е. разница огромная.
Из всего вышеописанного можно сделать вывод, что азотный лазер далеко не так прост, как может показаться на первый взгляд. Несмотря на то, что у него «низкий порог входа», генерацию можно получить на атмосферном воздухе, а схема накачки может быть слеплена из подручного хлама, желание повысить мощность и добраться до какой-то требуемой её величины — далеко не тривиальная задача. В ходе ее решения я получил большой и совершенно бесценный опыт и понял те закономерности, о которых молчали в общедоступной литературе. В литературе обычно уделяется внимание теории и анализу физических процессов, которые не утруждаются перевести на «технический язык» практики. Т.е. везде дают кучу терминов вроде «скорость столкновительной релаксации» или «распределение средней температуры электронов по сечению разряда», но не объясняют их технологический смысл в плане «сколько тогда надо киловольт на конденсаторе» или «до какого давления откачивать газ». Подозреваю, что ученых, которыми (и для которых) написаны книги, эти моменты либо не интересуют, либо для них «технический смысл» является очевидным в силу умения выводить его из формул. Я же этим умением не обладаю, потому приходится приходить к нужным закономерностям практическим путем, порой проб и ошибок. Но по крайней мере в следующий раз восстановление азотных лазеров будет даваться мне легче и меньшим объемом работы.
На этом на сегодня всё, благодарю за чтение!
Автор: Laserbuilder
