Введение
На Хабре много статей про проекты умных домов, но почти все они были на самодельном оборудовании и китайских примочках. В своей статье я хотел рассказать о другом подходе, который показывает, насколько легче выполнять проекты, используя готовые решения мировых производителей (и выглядит солидней), а так же демонстрирует возможность использования оборудования не только в промышленных объектах, но в частной сфере. Получился симбиоз технологий и направлений автоматики. С одной стороны, используя ПЛК, который в основном разработан для нужд промышленности, позволяющий выполнять задачи любой сложности без ограничений жестких алгоритмов готовых устройств умных домов (например, по технологии KNX) с увязкой веб-технологией html/javascript дает неограниченный полет фантазий для расширения проектов.
Текущие затраты — 170 тысяч рублей (по старому курсу евро).
Начнем.
Что я задумал
Управляем освещением и электроснабжением
— В основном управление будет производиться сигналом включить/выключить, диммирование не хочу и не надо;
— Хочу управление с разных мест, например, зашел в спальню — включил люстру, лег на кровать — нажал выключить люстру. Если забыл выключить свет в зале (или в туалете …) нажал кнопку «выключить свет везде». Удобно;
— При выходе из квартиры нажимаю одну кнопку – выключается во всей квартире свет и т.д.;
— Считывать показание с электросчетчика;
— Бесперебойное питание систем управления и безопасности квартиры;
— Без исключений, все группы освещения должны управляться с ПЛК. В случае пожара розеточные группы должны отключаться с ПЛК в автомате — отключать электроснабжения в квартире в экстренных случаях;
— Каждая группа освещения должна приходить в щит и проходить через ближайший выключатель для возможности переделки управления освещения в обычную схему (если продам квартиру, буду все забирать);
— В коридоре предусмотреть датчик движения человека для управления освещением + завязывается в охранную сигнализацию;
— Теплый пол на балконе, в туалете, ванной, в прихожей — с возможностью управления в зависимости от уличной температуры, по времени.
Управляем отоплением и вентиляцией
— Управление отоплением — на каждую батарею устанавливается клапан с приводом (для регулирования температуры покомнатно, для измерения температуры комнаты, необходимо предусмотреть датчики температуры);
— Предусмотреть управление кондиционерами по ИК каналу (текущие решение задачи пока не найдено, выводим витую пару на внутренний блок кондея дальше придумаю);
— Температурные датчики уличной температуры (солнечная и не солнечная сторона);
— В зимний период достаточно часто встречаются две проблемы – это холодно и нечем дышать. Решение установить приточную систему. Далее обеспечить управление приточной системой (температура в канале, уличный датчик температуры, три ступени нагрева, вентилятор);
— Управление вытяжными вентиляторами (сан узел, ванная).
Охрана сигнализация
Сигнализация состояния входной двери (архивация состояния двери – время открытие/ закрытие);
Постановка на охрану через Web интерфейс или через выключатель управления светом.
Видеонаблюдение
Запись с камеры входной двери, уличная место парковки;
Архивация записей на удаленном сервере.
Оборудование
— Так как я привык уже к ПЛК от фирмы ABB, то в качестве мозгов для системы управления квартирой был выбран ПЛК модели AC500-eco (ЦПУ PM554-ETH с поддержкой Ethernet);
— Дальше я уже начал считать деньги и … нужно было выбрать среду отображения информации, с возможностью веб-отображения информации о доме. Существует много вариантов, но в основном все базируется на не кроссплатформенных решениях, что не подходит для меня. Все, что со словами SCADA и WEB, были с запредельным ценником. Пришлось немного попуглить, в результате решено использовать не SCADA систему, а framework с большим функционалом для HTML5. Пришел к CSWorks. Этот фримворк дает возможность бесплатно использовать с ограничением 999 переменных, 1 клиент. Что меня полностью устраивало.
— в качестве выключателей и розеток (орган управления светом) была выбрана фирма JUNG, Serie A. Из плюсов — они могут нести до 4-х кнопок на один кнопочный пост (выключатель без фиксации), так же в них присутствует светодиоды индикации с напряжением 24В (данное напряжение является стандартным промышленное напряжением питания систем автоматики). Данные функции не видел ни у одного из производителей электроустановок (не считая Китая);
Начало работ
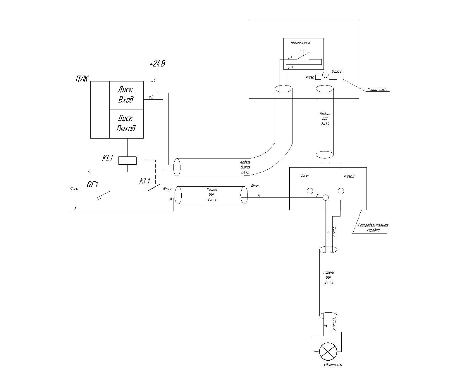
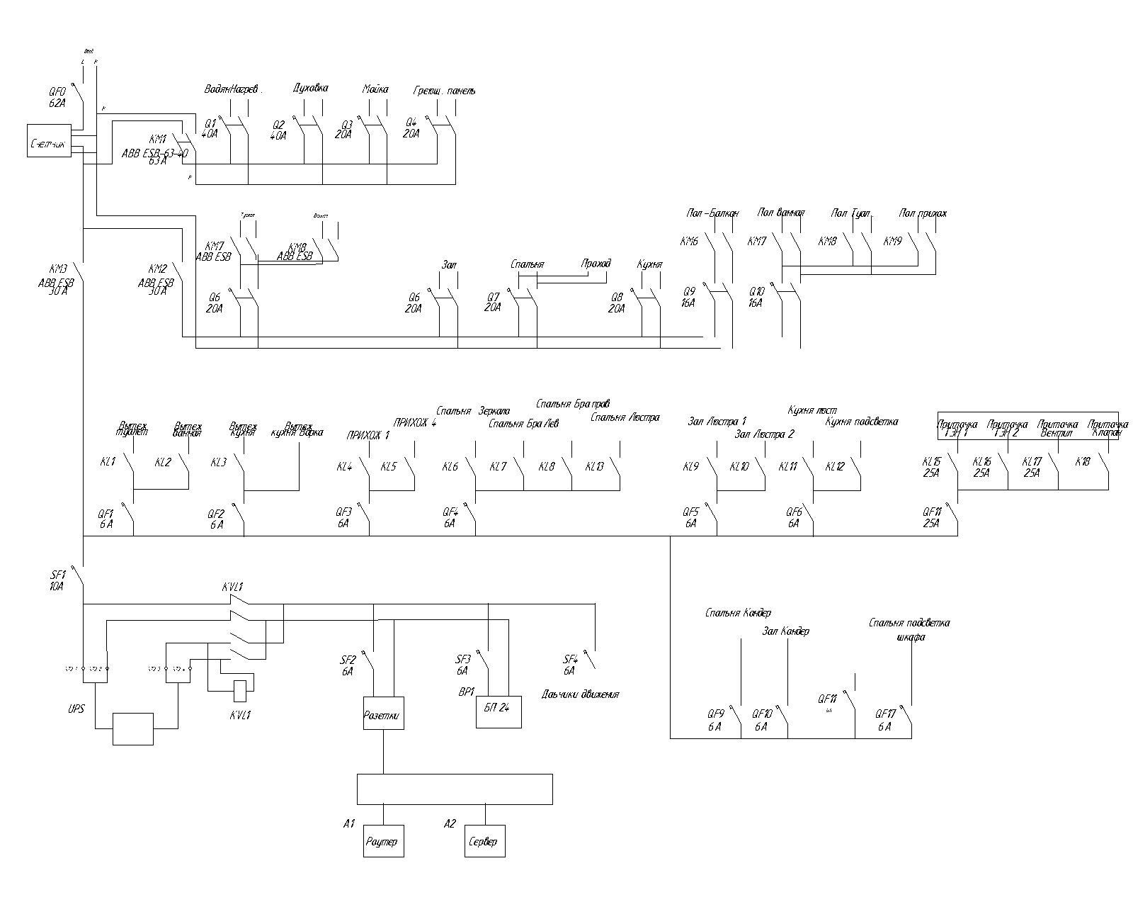
1. Способ проводки освещения. Каждая группа приходит напрямую в шкаф электроснабжения. В шкафу стоят контакторы и реле для управления. Катушки реле и контакторов управляются от сигналов ПЛК (DC24V). Для резервирования управления использую контакторы с ручным управлением. Питающий провод сделал проходящий через стаканчик выключателя, чтобы была возможность переделки проводку на обычную схему.
Схема:

Сам контактор с ручным управлением:

Собран и смонтирован шкаф:
Схема:

Как я писал выше, выключатели выбрал без фиксаций с led индикаторами. Максимально 4 кнопки, возможно расключение этих кнопок на 8 групп (см. документацию на выключатель выключатель JUNG 4248TSM.


В следующий частях реализация проекта будет рассмотрен более подробно.
Забегаю вперед, открываю вам скриншоты веб-интерфейса:


Автор: Kanava
