Десятилетиями электроника развивалась благодаря радио, а её любители учились и совершали открытия, создавая радиоприёмники. Потому продолжаем увлекательное путешествие в историю радиотехники.
Приёмник, о котором пойдёт речь, построен по регенеративной схеме. Что это такое, и что у него общего с приёмником прямого преобразования, я сегодня расскажу.
Что требуется от приёмника?
Перед вещательным радиоприёмником стоят две основные задачи: усилить сигнал радиостанции и отделить его от помех и сигналов других радиостанций.
Способность радиоприёмного тракта подавлять нежелательные составляющие входного сигнала называется избирательностью, или селективностью. Чем выше коэффициент усиления, тем важнее этот параметр, потому что нам нужно усиливать полезный сигнал, а не шумы.
Выделяем полезный сигнал
Для осуществления селективности необходимы полосовые фильтры, в качестве которых используются колебательные контуры, а также механические резонаторы — кварцевые, керамические, электромеханические и на поверхностных акустических волнах.
Избирательность зависит от количества резонаторов и их добротности. Подчеркну этот тезис, потому что впоследствии он нам очень пригодится.
Механические резонаторы обладают высокой добротностью, потому выполняют функцию полосового фильтра особенно хорошо.
А как перенастраивать?
Но их резонансную частоту невозможно перенастраивать в широких пределах. (Тонко подстраивать — можно, но не более того).
Синхронная перенастройка нескольких колебательных контуров — тоже задача нетривиальная, если этих контуров больше чем два.

Настройка трёхконтурного приёмника Grebe Synchrophase, 1925. Википедия
Приёмники с преобразованием частоты
Магистрально общепризнанным решением в схемотехнике радиоприёмников стал супергетеродин. Синхронно со входным колебательным контуром перенастраивается контур специального локального генератора — гетеродина.

Структурная схема супергетеродинного радиоприёмника. Википедия
Контуры сопряжены так, чтобы разность или сумма их частот всегда равнялась одной и той же частоте — промежуточной. На которую можно фиксированно настроить сколько угодно полосовых фильтров. Перестраивать их в процессе эксплуатации радиоприёмника не потребуется.
Ещё одним преимуществом супергетеродинного приёмника является то, что промежуточная частота обычно ниже несущей частоты сигнала принимаемой радиостанции. Особенно актуальным это было тогда, когда радиолампы и транзисторы испытывали проблемы с усилением высоких частот.
Приёмники прямого преобразования
Существуют и радиоприёмники с нулевой промежуточной частотой. Они называются приёмниками прямого преобразования, или гомодинными. Частота их гетеродина (часто называемого гомодином) равна, почти равна или кратна частоте принимаемого сигнала.
Это также приближает нас к теме регенеративного радиоприёмника.
Разностная частота в приёмнике прямого преобразования лежит в рамках диапазона слышимых звуков. Фильтр нижних частот отсекает высокие частоты, и в случае амплитудной модуляции мы слышим тот аудиосигнал, которым была модулирована несущая частота.

Структурная схема радиоприёмника прямого преобразования. Википедия
Чему научил мир радиотелеграф?
В случае телеграфной манипуляции несущая частота вообще не модулируется. Просто прерывается сигнал радиочастоты, кодируя нули и единицы, точки и тире.
Чтобы избежать неприятных на слух щелчков и (что ещё хуже) привносимых ими в радиосигнал побочных частот и, соответственно, расширения частотного спектра, то есть занимаемой полосы, атаку и затухание импульсов телеграфного сигнала делают плавными.
То есть телеграфный радиосигнал представляет собой прерывистые колебания одной частоты, находящейся выше звукового диапазона. Потому для приёма радиотелеграммы на слух гетеродин является обязательным вне зависимости от того, как устроен радиоприёмник.
Исключения составляли лишь архаичные детекторные приёмники с зуммером или клопфером (саундером) на выходе. Есть радиосигнал заданной частоты на входе — зуммер звучит. Нет — молчит.

Телеграфный клопфер производства J.H. Bunnell & Co. Экспонат Музея Истории Телефона, Москва
Для приёма радиотелеграфного сигнала может быть использован приёмник прямого преобразования с одним гетеродином, супергетеродин с дополнительным телеграфным гетеродином, и даже приёмник двойного преобразования с третьим гетеродином.
Приёмники с многократным преобразованием частоты
В приёмнике двойного преобразования сигнал первой промежуточной частоты смешивается с колебаниями второго неперестраиваемого гетеродина, и далее усиливается вторая промежуточная частота, сигнал которой затем детектируется для получения аудиосигнала.

Структурная схема радиоприёмника с двойным преобразованием частоты. Иллюстрация с сайта digteh.ru
Такие сложные системы строят для получения особенно высокой чувствительности и избирательности, что актуально для высококлассных приёмников, сверхдальней радиосвязи и профессиональной аппаратуры, требующей высокого качества и надёжности.
От лампочек накаливания до механического телевидения
Именно для приёма телеграфного сигнала и был впервые использован гетеродин. Автором изобретения и термина «гетеродин» («другая сила» в переводе с греческого языка) является Реджинальд Обри Фессенден.

Фотопортрет Реджинальда Фессендена. Википедия
С 1891 по 1936 годы Фессенден получил сотни патентов, (второе место после Томаса Эдисона), начиная от сплава для выводных проводников лампочек накаливания (US452494) и заканчивая системой механического телевидения (US2059222).
Ему принадлежит изобретение гидролокатора (сонара, эхолота), метод радиолокации (US941565), усовершенствования рентгеновских аппаратов (US644972, US648660), шеститактный двигатель внутреннего сгорания (US1132465).
А наибольший вклад он внёс, конечно же, в радиотелефонию и радиовещание. В частности, внедрил амплитудную модуляцию. Хотя и в сфере радиотелеграфии Фессенден сделал немало.
Для осуществления телеграфной радиосвязи было достаточно роторно-искрового передатчика. Он представлял собой генератор Герца, то есть генератор затухающих колебаний с ударным возбуждением, которое осуществлялось посредством роторного коммутатора.
На фото ниже изображён передатчик станции Брант-Рок в штате Массачусетс, с помощью которого была произведена первая в мире двухсторонняя трансатлантическая телеграфная связь между двумя 128-метровыми штыревыми антеннами. Вторая станция находилась в деревне Макрианиш шотландской области Аргайл. Той самой, где находится живописный замок Килхурн, а точнее, то, что от него осталось.

Роторно-искровой телеграфный передатчик Фессендена с частотой коммутации 500 циклов в секунду. 1906 г. Википедия
По мере повышения частоты коммутации вырабатываемые передатчиком электрические колебания приближались к незатухающим. Фессенден экспериментировал со сжатым воздухом, чтобы искровой разряд своевременно затухал и не превращался в непрерывный дуговой.
23 декабря 1900 года Фессенден передал по радио первую фразу: «Раз, два, три, четыре. Идёт ли снег там, где вы, мистер Тиссен? Если да, телеграфируйте мне».
Мистер Тиссен находился всего лишь на расстоянии мили (1.6 километра), и радиопередачу услышал. Это был первый в мире успешный опыт голосовой радиосвязи, и осуществили его с помощью роторно-искрового передатчика.
В 1904 году, благодаря использованию сжатого азота, Фессенден довёл частоту коммутации в таком передатчике до 20 килогерц, а дальность связи с качеством, пригодным для коммерческого применения, до 25 миль.
На самом деле, можно было построить генератор незатухающих колебаний на газоразрядном приборе — дуговой лампе как раз с использованием дугового разряда. Будущий изобретатель магнитоэлектрического осциллографа, термоамперметра и термогальванометра Уильям Дуддель сыграл «Боже, храни Королеву» на своём ионофоне «Поющая дуга» перед Лондонским институтом инженеров-электриков уже в 1900 году.

Схема «Поющей дуги». W. du Bois Duddell, On Rapid Variations in the Current through theDirect-Current Arc, The Electrician,46, 269-273 & 310-313 (1900)
В 1903 году изобретатель магнитной записи на проволоку Вальдемар Поульсен разработал дуговой передатчик, который широко использовался вплоть до 1920-х годов, когда его заменили ламповые.

Мегаваттный (500 кВт в продолжительном режиме) передатчик Поульсена. 1919 год, радиостанция ВМС США в Круа-де-Хинс, Бордо, Франция.
Тогда как специальные проволочные магнитофоны П-503Б (бортовые) и П-504Н (наземные) выпускаются до сих пор. Они применяются в авиационных регистраторах (бортовых самописцах, «чёрных ящиках») и для обработки их данных, а также для записи переговоров авиадиспетчеров.

Магнитофон наземный П-504Н. rw6ase.narod.ru
Однако Фессенден отказался от газоразрядного пути полностью, хотя и знал о нём, судя по упоминанию угольного микрофона для «Поющей дуги» в тексте патента US706747, и перешел к применению высокочастотных альтернаторов — многополюсных электромашинных генераторов переменного тока.
Опыты 1903 года с 10-килогерцовым альтернатором Чарльза Штейнмеца не увенчались успехом. Зато в 1906 году в распоряжение Фессендена поступил альтернатор Александерсона, рассчитанный на 50 килогерц. Фессендену удалось «разогнать» его на 75 килогерц и 500 ватт.

Телефонный передатчик Фессендена с альтернатором Александерсона, 1906 год. Википедия
Уступая по мощности роторно-искровым передатчикам, которые сохранили свои позиции в радиотелеграфии, электромашинный генератор Александерсона позволил Фессендену осуществлять, начиная с 21 декабря 1906 года, высококачественные по тем временам речевые и музыкальные радиопередачи на расстояние более 18 километров. Это было рождение радиовещания.
Амплитудная модуляция осуществлялась посредством мощного угольного микрофона, через который проходила вся энергия альтернатора на пути к антенне.

Голосовая модуляция передатчика непрерывной волны. Иллюстрация к патенту US706747. 1902 год
Слушать чудесные передачи могли операторы ближайших радиотелеграфных станций. На те времена они имели уже не просто когереры, а детекторы для приёма на слух. Потому что затухающие колебания радиочастоты, которые вырабатывались роторно-искровыми передатчиками, были модулированы частотой коммутации, лежавшей в пределах слышимого диапазона.
Рождение гетеродина
При переходе на передатчики непрерывной волны, или говоря современным языком, незатухающих синусоидальных колебаний, будь то дуговые преобразователи Поульсена или альтернаторы Александерсона, перед радиотелеграфистами встала проблема.

Единственный сохранившийся образец передатчика Александерсона. Радиостанция Гриметон, г. Варберг, Швеция. Мощность 200 кВт, частота 17.2 кГц. Позывной SAQ. Википедия
В наушники вместо точек и тире стало слышно только слабые щелчки, и то если телеграфная манипуляция не предусматривает плавных фронтов и спадов импульса. А их стали предусматривать, чтобы снизить помехи другим станциям.
Возвращаться к применению клопфера очень не хотелось. И тут пригодился принцип гетеродина, который Фессенден запатентовал ещё в 1901 году. Тогда имелся в виду не локальный генератор, а сдвоенный передатчик и сдвоенный приёмник.

Беспроводная передача сигналов. Иллюстрация к патенту US706740
То есть, использовались две частоты, отстоящие друг от друга на величину, лежащую в пределах диапазона слышимых звуков. Биения этих колебаний воспринимались на слух в виде музыкального тона. Предусматривались варианты как с искровым возбуждением, так и с альтернаторами.
Однако расцвет гетеродинов начался только после 1913 года, когда Эдвин Армстронг изобрёл стабильный ламповый генератор незатухающих колебаний благодаря изобретению Ли де Форестом в 1906 году вакуумного триода («аудиона»).

Фотопортрет Ли Де Фореста с трёхэлектродной лампой — аудионом. Википедия
И тогда началось самое интересное. Выяснилось, что включенный телеграфный гетеродин в некоторых случаях повышает чувствительность радиоприёмника к сигналу с амплитудной модуляцией!

Схема детекторного приёмника с телеграфным гетеродином. Википедия
Более того, повышается и избирательность! Ведь она зависит от добротности контура, а генератор вливает в него добавочную энергию, то есть повышает добротность! Получается чудо, называемое приёмником прямого преобразования.
А что, если собрать входной каскад радиоприёмника по схеме автогенератора? Только необходимо предусмотреть регулировку положительной обратной связи (ПОС), чтобы прибор не генерировал колебания на резонансной частоте контура, а усиливал сигнал с антенны. Получится регенеративный приёмник, или регенератор.

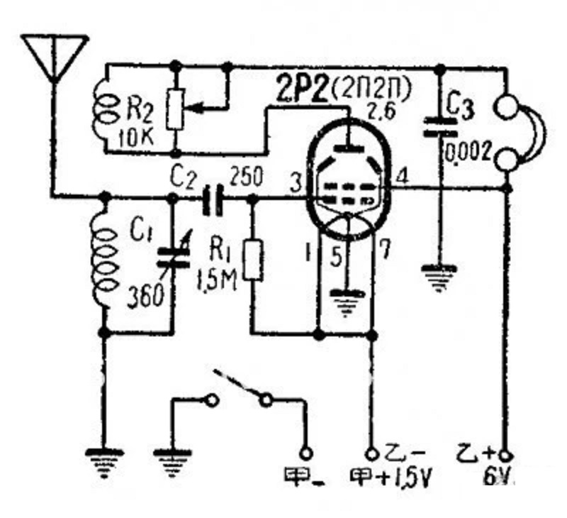
Вариант схемы регенератора на одной лампе
На данной схеме контурная катушка подключена ко входу усилительного каскада на лучевом тетроде 2П2П, а катушка связи — к его выходу, то есть аноду лампы. Как мы помним из статьи про электронные генераторы незатухающих колебаний, перед нами топология Армстронга.
И это неспроста, ведь Эдвин Армстронг изобрёл как первый (наряду с Александром Мейснером) ламповый генератор, так и первый регенеративный радиоприёмник. Более того, это одно и то же изобретение — резонансная цепь с положительной обратной связью, пригодная как для генерации, так и для приёма колебаний!

Эдвин Армстронг демонстрирует регенеративный приёмник участникам Американского радиоклуба. 1922 год
Переменный резистор R2 шунтирует катушку обратной связи, и таким образом является регулятором степени регенерации. Бегунок этого потенциометра устанавливаем в положение максимально сильного и чистого приёма.
Конденсатор C2 ёмкостью 250 пикофарад пропускает на сетку лампы только радиочастоту. Ведь в этой схеме тетрод является и усилителем высокой частоты, и сеточным детектором, функцию интегратора в котором выполняет конденсатор C3. Приёмник работает на высокоомные наушники.
R1 — это гридлик, обеспечивающий утечку электронов с управляющей сетки. Если бы его не было, накопление электронов привело бы к образованию запирающего отрицательного потенциала сетки относительно катода.
Лучевой тетрод 2П2П является малогабаритной пальчиковой «батарейной» лампой с катодом прямого накала, предназначенным для экономичного автономного питания. Благодаря этому по такой схеме можно собрать настоящий карманный приёмник, который сможет принимать на магнитную антенну сигналы близкой радиостанции. А на внешнюю антенну — и более слабые сигналы.
Добавим в цепь питания катода диод 4001 для положительного смещения сетки, чтобы лампа работала в режиме объёмного заряда. Это техническое решение позволяет лампе работать при очень низком анодном напряжении. Грубо говоря, положительно смещённая первая сетка работает как ускоряющий электрод.
В СССР некоторое время производилась специальная лампа пространственного заряда «Микро-ДС». Тогда как в США «space charge tubes» выпускались в течение долгого времени. Если Микро-ДС разработана в середине 1920-х годов для использования накальной батареи в качестве анодной, чтобы повысить доступность радиоприёмников и, соответственно, расширить аудиторию государственного вещания на заре развития радио, то многочисленные американские — для автомобильных приёмников в годы его расцвета.
И подогреватели катодов, и анодные цепи ламп пространственного заряда могли питаться от бортовой сети напряжением 12 вольт. Тогда как автомобильный радиоприёмник, построенный на обычных радиолампах, нуждался в умформере — устройстве, состоящем из 12-вольтового электродвигателя постоянного тока и связанного с ним общим валом генератора, вырабатывающего анодное напряжение.
Умформер — устройство довольно массивное и дорогое, но так как в те годы в СССР, в отличие от США, автомобильное радио не было товаром широкого потребления, вкладывать значительные средства в разработку специальных радиоламп не стали. Небольшое количество приёмников для высокого начальства можно изготовить и с умформерами. Это гораздо дешевле, чем нагружать работой научно-исследовательские институты и налаживать массовое производство чисто автомобильных ламп, которые в силу скромных характеристик не пригодятся в рациях и прочем оборудовании для государственных нужд, в отличие от «нормальных» ламп с высоким анодным напряжением.
Второй такой же диод нужен для согласования напряжения накала с электродвижущей силой (ЭДС) литиевого аккумулятора. Диоды работают как балласт: на каждом из них падает порядка 0.7 вольт. Падение напряжения на прямосмещённом кремниевом диоде почти не зависит от силы тока.

Усовершенствованная схема карманного регенератора
Заменим интегрирующий конденсатор детектора на дроссель 10 мГн, а высокоомные наушники на согласующий трансформатор. Теперь мы сможем использовать обычные низкоомные динамические наушники вместо винтажных электромагнитных.
Катушка связи теперь подключена между анодом и землёй, а не между анодом и плюсом питания. Соответственно, понадобился конденсатор С2 для развязки по постоянному току и связи по высокой частоте.
И наконец, подсветка в виде светодиода с резистором добавлена для красоты и в качестве индикации включения. Учитывая небольшой срок службы батарейных ламп и отсутствие громкоговорителя, это очень полезная составляющая схемы.
Переходим к практике

Комплектация радиоконструктора. Alibaba.com
Набор для сборки карманного радиоприёмника по такой схеме продаётся на Алиэкспресс. Плата рассчитана под культовый корпус Tecsun 2P3, который можно заказать либо вместе с радиоконструктором, либо отдельно.

Корпус Tecsun 2P3. Aliexpress
При этом корпус стоит как два конструктора в полной комплектности с лампой и всеми компонентами. Хотя энтузиаста, желающего собрать карманный ламповый радиоприёмник без громкоговорителя, это, наверное, не остановит. А я предпочту купить на эту сумму несколько других конструкторов.
Видео и впечатления
Селективность данного регенератора значительно выше, чем у приёмника прямого усиления на микросхеме TA7642. Это проявляется в виде затухания звука при расстройке приёмного контура относительно частоты передачи. Также практически не слышно шумов от окружающих электроприборов, которым подвержены другие мои средневолновые приёмники без регенерации.
В контурных катушках обоих приёмников применён литцендрат, потому очевидно, что решающий вклад в добротность вносит не обмоточный провод, а регенерация.
Анодного напряжения 9 вольт недостаточно для перехода приёмника в режим автоколебаний, то есть самовозбуждения. Регулятор регенерации работает адекватно на всём диапазоне углов поворота ручки переменного резистора.
Регенераторы с более высоким анодным напряжением превосходят нашу карманную игрушку по чувствительности, но склонны к самовозбуждению, потому любителям не очень нравятся такие схемы. Но данный набор разработан так, чтобы собрать и наслаждаться результатом, при условии наличия сильного радиосигнала.
Амплитуда аудиосигнала на вторичной обмотке выходного трансформатора рассчитана на 32-омные наушники, потому активная колонка из конструктора на микросхеме 8002 звучит тихо. Это не означает низкой чувствительности приёмника.
Громкость повышается при приближении к передатчику, при этом не наблюдается амплитудного ограничения, что свидетельствует о широком динамическом диапазоне по звуковой частоте.
Мне очень понравилось качество звучания этой игрушки, особенно в наушниках. Так воспринимаются на слух пресловутые «тёплые» ламповые искажения. Те самые чётные гармоники, которые придают звуку «детализации» и так далее. А ещё возвращают в детство тех из нас, кто в детстве слушал ламповое радио, магнитофон или проигрыватель.
Хотя колба лампы при работе остаётся холодной, а катод прямого накала если и светится, то настолько слабо, что увидеть это можно лишь в полной темноте и при отсутствии светодиодной подсветки.

НЛО прилетело и оставило здесь промокод для читателей нашего блога:
— 15% на заказ любого VDS (кроме тарифа Прогрев) — HABRFIRSTVDS
Автор: Люблю радио
