Рейсов осталось очень мало, но они пока есть. Мало их из-за COVID-19. В основном — из-за закрытия пассажирских перевозок и сопутствующих карантинных мер. Но я бы хотел поговорить о том, насколько страшна угроза «подхватить» вирус, находясь внутри самолета. Вдруг вам по тем или иным причинам нужно лететь? А внутри — тесное закрытое пространство, и кажется, что там довольно опасно.
Я опишу специфику семейства Airbus 319/320/321, наверное, одного из самых распространенных узкофюзеляжных самолетов в мире, которые я пилотирую много лет. Я не специалист по Boeing и другим типам самолетов, но предполагаю, что различия в работе описываемых систем минимальны. Кроме того, я не являюсь техническим специалистом, обслуживающим данные самолеты, поэтому уж будьте любезны простить мои возможные небольшие огрехи в описании технической части.
Самое главное:

Схема вентиляции пассажирского салона Airbus A318/319/320/321
Пассажирская кабина самолета «нарезана» системой кондиционирования салона на много-много слоёв, разделенных по рядам и состоящих из отдельных воздушных потоков. Визуально это одно пространство, но благодаря данной системе — крайне маловероятно, что вы сможете заразиться, кроме как от ближайшего соседа. Плюс в полете воздух в салоне полностью обновляется раз в 3 минуты и перед тем, как вернуться обратно, пропускается через салонные HEPA-фильтры.
А теперь, давайте я расскажу вам детали.
Прошлые коронавирусы
Итак, во время предыдущего распространения вирусов семейства MERS/SARS Airbus выпускал операционные рекомендации всем эксплуатантам самолетов, а также подробно ответил на все возникшие вопросы о рисках передачи вируса при нахождении пассажиров и экипажа внутри самолета. В марте 2020 года эти рекомендации были обновлены из-за распространения COVID-19 и разосланы всем эксплуатантам. Некоторые из них мы рассмотрим чуть позднее.
Кроме этого, все основные регуляторы, имеющие прямое или косвенное отношение к гражданским пассажирским перевозкам, выпустили подробные рекомендации по действиям, которые помогли бы снизить риски для пассажиров/эксплуатантов в связи с пандемией COVID-19. Например:
- ICAO (International Civil Aviation Organization)
- IATA (International Air Transport Association)
- ECDC (European Centre for Disease Control)
- US CDC (US Centre for Disease Control)
Воздух в самолёте
Пожалуй, теперь перейдем к нашим баранам самолетам: любой современный самолет оборудован системами кондиционирования, наддува и вентиляции воздуха. Тем, кто поработал еще на советской технике должны быть знакомы аббревиатуры СКВ и САРД (система кондиционирования воздуха/система автоматического регулирования давления). Основная задача всех этих систем – обеспечить комфортные параметры атмосферы внутри салона самолета на любых этапах полета, так как люди – существа нежные и могут комфортно существовать лишь в ограниченном диапазоне значений давления и температуры. Салон самолета, если говорить очень упрощенно, представляет из себя консервную банку, имеющую два отверстия (здесь и далее не будем употреблять богопротивное слово для любого инженера: «дырка») – через одно из них воздух постоянно вытекает наружу, а через второе – поступает под небольшим давлением внутрь. При этом, поток воздуха из/в отверстий регулируется при помощи специального клапана (клапанов) таким образом, что разница давлений внутри и снаружи растет по мере набора высоты, высота в кабине (по давлению) – так же растет, а давление в кабине – падает. При снижении – разница давлений внутри и снаружи плавно уменьшается, высота в кабине (по давлению) – падает, а давление в кабине – растет. За данный процесс отвечает система наддува, по которой мы пробежимся чуть дальше. Температура в пассажирской кабине и кабине пилотов, а также в обогреваемых багажниках все время поддерживается на примерно одном уровне – это работа системы кондиционирования. Все, что касается вентиляции отсека авионики, туалетов, кухонь и т.д. – это работа системы вентилирования.
Небольшая пятиминутка физики: напомню вам, что процентное содержание газов в воздухе не меняется с высотой, а меняется лишь парциальное давление. Например, парциальное давление кислорода в воздухе можно описать как 21% от давления стандартной атмосферы (ISA, International Standard Atmosphere) в 1013 гПа на уровне моря, что составит ровно 213 гПа. Для примера, при использовании параметров стандартной атмосферы на высоте 11000 метров температура за бортом составит -56,5С, а давление воздуха 227 гПа. Парциальное давление кислорода на данной высоте предлагаю посчитать самостоятельно в качестве упражнения. При этом, почти все самолеты гражданской авиации перемещаются на высотах 10-11 с небольшим тысяч метров – это около границы тропопаузы или чуть выше ее. Если же на данной высоте произойдет взрывная (моментальная) разгерметизация самолета, то человеческий организм может находиться в сознании от 15 секунд до 1 минуты – такие данные приведены у FAA (Federal Aviation Administration, эдакое подобие нашей Росавиации в Штатах). Именно по этой причине все самолеты, выполняющие полеты выше 3000 метров обязаны в соответствии с нормами сертификации летной годности быть оборудованы кислородным оборудованием как для пилотов, так и для пассажиров.
При возникновении разгерметизации пилоты обязаны снизиться до высоты, где пассажиры могут относительно свободно дышать без кислородных масок – обычно это высота порядка 3000м или минимальная безопасная высота в данном секторе, которая может быть больше, но это уже другая история. Запаса кислорода в газогенераторах (а у пассажиров кислород подается в маски при помощи индивидуального химического генератора кислорода) хватит минимум на 15 минут, а аварийное снижение до безопасной высоты занимает порядка 4х минут. И да, спешу вас немного расстроить – запас кислорода у пилотов (а это отдельный кислородный баллон) рассчитан на те же 15 минут.
Интересные факты:
- Есть распространенное мнение, что пилотам нельзя носить бороду или усы, т.к. «кислородные маски нельзя надеть/использовать». Это не так: конструкция маски такова, что обеспечивается очень плотное прилегание ее к лицу независимо от наличия растительности на лице пилота.
- Химический генератор кислорода в салоне в процессе работы разогревается до довольно высоких температур (выше 100С), поэтому после снятия маски с лица не удивляйтесь запаху паленого пластика и возможно даже легкого дыма в салоне. Это — нормально.
А теперь, плавно перейдем ко всем трем системам самолета:
- Система кондиционирования (Air Conditioning): как ни странно, но данная система обеспечивает циркуляцию воздуха в трех зонах самолета, (в Airbus они называются COCKPIT, FWD CABIN, AFT CABIN – кабина пилотов, передняя и задняя пассажирская кабины) и поддержание заданной температуры воздуха. При этом управление температурой независимо для каждой из зон. Возвращаясь к нашей аналогии с консервной банкой – это та самая часть, которая обеспечивает поступление воздуха с заданной температурой внутрь консервной банки:
Рисунок 1. Спасибо многоуважаемому lx-photos за предоставленные схемы
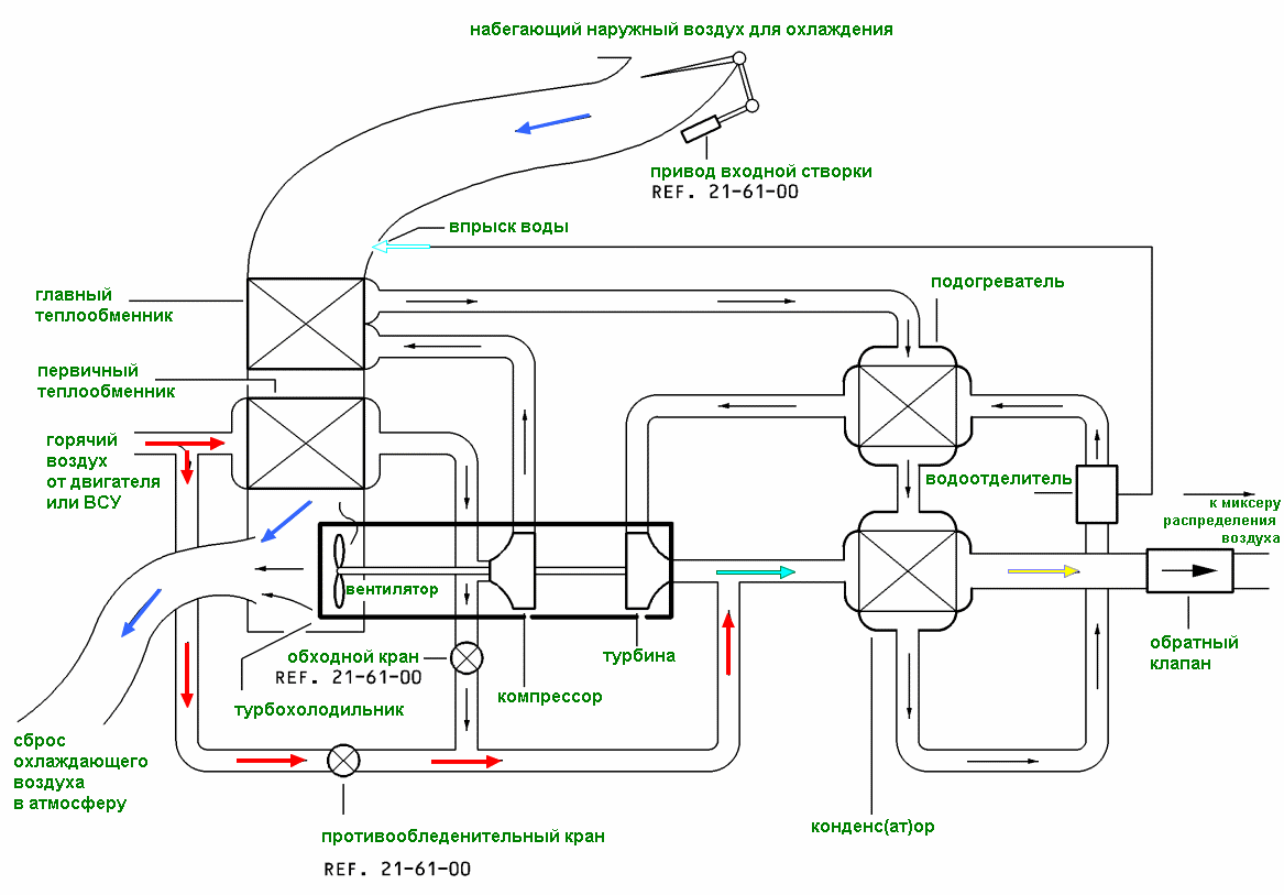
Основным источником высокого давления воздуха в самолете является система отбора воздуха (PNEUMATIC) от двигателей самолета или APU (Auxiliary Power Unit, она же ВСУ — вспомогательная силовая установка – небольшая турбина, находящаяся в хвостовой части самолета и обеспечивающая его электричеством и воздухом). При этом воздух, отбираемый от ступеней компрессора двигателей проходит через PRECOOLERы (теплообменники). На рисунке выше они не показаны, но их очень хорошо видно из салона на пилонах двигателей – эдакие решетки для вентиляции:
Двигатель CFM56 с PRECOOLER’ом собственной персонойPRECOOLERы охлаждают воздух до температуры порядка 200С и затем он поступает в магистраль системы высокого давления. (обозначена зеленым на Рисунке 1). Далее воздух проходит через PACK 1 и PACK 2 (установки кондиционирования), и уже охлажденный воздух из них поступает напрямую в MIXER UNIT (смеситель), где смешивается с воздухом, поступающим из пассажирской кабины через HEPA фильтры, к которым мы вернемся чуть позже. Эта часть системы обозначена синим на Рисунке 1. После добавления горячего воздуха от магистрали высокого давления через TRIM AIR VALVE, воздух поступает обратно в пассажирский салон и кабину пилотов – внимание на оранжевый цвет. Так же обращаю ваше внимание, что по старой доброй традиции на самолете всего минимум по два – PRECOOLER’ов, PACK’ов, что позволяет безопасно продолжить полет в случае единичных отказов отдельных систем.
Рассказ был бы неполным, если бы я не сказал буквально пару слов по поводу PACKов. Напомню, что на входе в них поступает воздух из магистрали высокого давления с температурой порядка 200С и давлением около 40 PSI (примерно 2,7 атмосферы). Задача PACK’а – забрать у воздуха энергию, попутно охладив его. Это достигается через систему теплообменников и AIR CYCLE MACHINE (“турбохолодильник”) – эдакая турбина, вращаемая поступающим воздухом и отбирающая у него энергию. Схематично PACK выглядит вот так:
И еще раз спасибо lx-photos за картинку PACK’а в разрезеИ теперь — самая главная часть для нас в системе кондиционирования – это MIXER UNIT, который смешивает холодный воздух, поступающий из PACK 1 и PACK 2 с воздухом, который через рециркуляционные вентиляторы и HEPA фильтра возвращается из пассажирской кабины. Кроме этого, MIXER UNIT позволяет подключать внешнее кондиционирование через специальный разъем снаружи – LP GROUND CONNECTION (Low Pressure Ground Connection – разъем для подключения рукава внешнего наземного кондиционера), а также имеет возможность обеспечить забор наружного воздуха напрямую через EMERGENCY RAM AIR (клапан, позволяющий осуществить забор забортного воздуха напрямую в MIXER UNIT при наличии определенных отказов). Схематичное изображение данного девайса, находящегося в центроплане самолета, рядом с PACK’ами системы кондиционирования:
Розовое – вентиляторы рециркуляции, зеленое – HEPA фильтры системы рециркуляции, синее – MIXER UNIT. Схема от lx-photos
MIXER UNIT – наш герой собственной персоной. Белые «бочонки» – HEPA фильтры. И снова спасибо lx-photosПо поводу «качества воздуха» в самолете — Airbus пишет, что в крейсерском полете весь объем воздуха в пассажирском салоне полностью обновляется за 3 минуты. По факту – воздух в салоне представляет из себя смесь забортного воздуха, прошедшего через систему отбора, PRECOOLER’ы и PACK’и (большая часть), и воздуха из кабины, который был принудительно при помощи вентиляторов системы рециркуляции воздуха пропущен HEPA фильтры. Посмотрим повнимательнее, что пишут производители данных фильтров, коих всего два и оба, как ни странно, находятся в USA (напомню, Airbus — это в первую очередь Франция):
Например, Pall Aerospace совместно с Pall Medical провели дополнительные исследования, посвященные эффективности своих HEPA фильтров, используемых в системах кондиционирования самолетов. Типичный размер вируса составляет 0.01-0.2 микрона, что прекрасно вписывается в схему фильтрации, на которую ссылается производитель:

Эффективность фильтрации частиц HEPA салонными фильтрами самолетаAirbus же, в своем бюллетене, пишет примерно следующее (здесь и далее — мой вольный перевод):
«мы считаем, что фильтры рециркуляции воздуха HEPA захватывают вирусы, такие как вирусы MERS (семейства коронавирусов) и COVID-19 с чрезвычайно высокой эффективностью».
При этом в документах производителей фильтров фигурирует число в 99,99% как качество фильтрации вирусных частиц – то есть воздух, прошедший систему рециркуляции, подвергается принудительной фильтрации через HEPA фильтры с доказанной эффективностью.
Но как все-таки устроена система вентиляции воздуха непосредственно в салоне самолета?
Вернемся к Рисунку 1: кондиционированный и очищенный воздух из MIXER UNIT’a, после добавления горячего воздуха через TRIM AIR VALVE поступает в пассажирскую кабину самолета. При этом, воздух всегда поступает в пассажирскую кабину сверху из двух вентиляционных отверстий и выводится из кабины всегда снизу. Этим обеспечивается круговая циркуляция воздуха в пассажирском салоне. Так же система кондиционирования салона устроена таким образом, что потоки воздуха вдоль салона самолета отсутствуют, а круговая циркуляция воздуха организована двумя относительно независимыми потоками в каждом из рядом сидений:

И снова схема вентиляции пассажирского салона Airbus A318/319/320/321Распределение воздушных потоков в кабине самолета
В приведенном видео довольно достоверно смоделирован процесс распределения свежего воздуха внутри пассажирской кабины самолета. Для полноты картины не хватает только потоков из салона, которые формируются внизу около окон.
То есть риски «растащить» инфицированный воздух вдоль салона самолета – минимальны, на сколько это возможно в данном случае. Совместно с высокой частотой оборота воздуха в пассажирском салоне и наличием HEPA фильтров это ощутимо снижает риски инфицирования находящихся в самолете пассажиров и кабинного экипажа. Но не смотря на это, WHO (World Health Organization) считает находящимися в зоне потенциального риска пассажиров, размещенных в двух рядах впереди инфицированного и в двух рядах — после него (ну и конечно сам ряд, где размещен инфицированный). Но, несмотря на это, пассажиры, находящиеся в диапазоне двух рядов и далее от заболевшего, имеют довольно низкую вероятность инфицирования, особенно на коротких рейсах:
Вероятность инфицирования пассажиров в салоне при наличии одного больного пассажираНо, в тоже время, если заболевшим является так же стюард или стюардесса, то картина резко меняется: учитывая, что они довольно часто перемещаются по салону и общаются с пассажирами, вероятность инфицирования резко повышается:
Кроме того, вентиляторы системы рециркуляции воздуха в салоне могут быть принудительно отключены пилотами – в этом случае весь воздух, прошедший через пассажирский салон, будет сразу сброшен за борт, минуя систему рециркуляции. Но на текущий момент Airbus не дает рекомендаций по использованию данного способа. Буквально совсем недавно, вышла директива EASA под номером 2020-02R4 от 07.04.2020, которая подтверждает написанное ранее Airbus:
«Если у вас установлены HEPA фильтры, не останавливайте вентиляторы системы рециркуляции».
Почему именно так? Ответ чуть ниже:
Теперь, какую информацию предоставил Airbus на вопрос, может ли воздух, прошедший через систему рециркуляции распространять COVID-19 (здесь и далее – мое вольное изложение):
«Это маловероятно. Как упоминалось ранее, поток воздуха, создаваемый системой рециркуляции, смешивается со свежим воздухом в MIXER UNIT’е, и поступает в пассажирскую кабину. Этот воздушный поток проходит над пассажирами, спускаясь вниз к уровню пола, где он выходит из пассажирского салона. Затем, этот воздух либо уйдет за борт через выпускные клапаны или пройдет через HEPA фильтры, снова попадая в MIXER UNIT. Следовательно, поскольку фильтры HEPA имеют чрезвычайно высокую эффективность при захвате вирусных частиц, и в частности COVID-19, рециркуляционный поток воздуха не распространяет вирус по всей кабине».
Что же касается забортного воздуха, прошедшего через систему отбора воздуха высокого давления – вероятность прохождения вируса или бактерий там около нулевая, т.к. воздух в процессе забора нагревается до очень высоких температур (вспоминаем про 200С на выходе из PRECOOLER’a, происходит эдакая экспресс-стерилизация), поэтому наружный воздух не подвергается дополнительной фильтрации.
Есть еще один момент касательно процедуры взлета с отключенной системой кондиционирования (да да, не удивляйтесь – это довольно распространенная стандартная процедура Airbus, которая позволяет повысить располагаемую тягу двигателей и сэкономить пару ведер керосина) – здесь рисков для пассажиров никаких, так как система рециркуляции воздуха в салоне продолжает работать в штатном режиме.
Интересные факты
- На старых модификациях Airbus регулировкой температуры в пассажирской кабине пилоты занимаются прямо из кабины, на новых – стюардессы при помощи FAP (Flight Attendant Panel), которая установлена сразу слева при входе в самолет. Поэтому если вам слишком жарко или холодно – вы всегда можете попросить изменить температуру воздуха.
- Воздух в кабине самолета всегда очень сильно пересушен – забортный воздух при температурах около -60С почти не содержит влаги, поэтому рециркуляция – один из способов поддержать приемлемую влажность воздуха. Мой личный совет – обязательно пейте воду, чай. В противном случае – слизистые очень быстро пересыхают (ощущение «песка» в глазах и т.д.) и становятся более уязвимым к инфекциям.
- Как это ни странно, но самолет может летать какое-то время с одним неработоспособным PACK’ом. В этом случае ограничивается максимальная высота полета, так как оставшийся PACK не в состоянии обеспечить требуемые параметры воздуха во всем диапазоне высот.
- Если же в полете выходят из строя оба PACK’а, или происходит задымление пассажирской кабины по причине проблем с системой кондиционирования, то в процессе выполнения аварийной процедуры может использовать EMERGENCY RAM AIR – при помощи специального клапана, открываемого кнопкой из кабины пилотов. В этом случае забортный воздух будет напрямую поступать в MIXER UNIT.
- Во многих Европейских аэропортах запрещено использовать APU на перроне, поэтому летом, чтобы обеспечить приемлемую температуру в пассажирской кабине используют LP GROUND CONNECTION. При этом уже охлажденный воздух поступает напрямую из наружного кондиционера в MIXER UNIT, охлаждая самолет, вспотевших пилотов, и пассажиров.
- В Российских аэропортах отсутствие свежего воздуха в самолете на перроне в пассажирской кабине – пилот забыл нажать кнопку отбора воздуха от APU. При этом PACK’и не работают и в MIXER UNIT охлажденный воздух не поступает, но система рециркуляции воздуха все равно работает.
- При запуске двигателей самолета автоматически отключаются оба PACK’а системы кондиционирования – это слышно по непривычной тишине в салоне перед запуском. Что за «скулят собаки в багажнике» (с) один из пассажиров после запуска одного двигателя – даже не спрашивайте.
- Система наддува (Pressurization): хоть данная система и не имеет прямого отношения к нашему рассказу, но без нее он был бы неполным. Основная ее задача– обеспечить определенный перепад давления между наружной атмосферой и герметичной кабиной внутри самолета на всех этапах полета. С одной стороны – мы ограничены прочностью конструкции самолета и перепад не может быть слишком большим, с другой стороны – мы так же ограничены особенностями человеческого организма.
Система состоит из двух CPC (Cabin Pressure Controllers, контроллеры кабинного давления), одного outflow valve (выпускного клапана) и двух safety valves (предохранительных клапанов). Главное, что надо знать про нее – это то, что один CPC постоянно управляет outflow valve для управления перепадом давления между атмосферой и кабиной самолета по определенному закону.
Благодаря этому, мы получаем полностью автоматическое управление наддувом в кабине – плавное снижение давления в кабине по мере роста высоты с не менее плавным ростом при снижении. Опустим всякие неинтересные технические подробности, связанные с логикой работы системы. Единственное, что бы хотелось упомянуть здесь – safety valves — это два полностью механических устройства, расположенные в хвостовом отсеке самолета, которые срабатывают (открываются) при достижении большого (более 8,6 PSI) перепада давлений.
Интересные факты
- Маски автоматически выбрасываются при высоте по давлению в кабине более чем 14000ft (4300 метров). Но при этом, пилоты могут в любой момент сделать это принудительно, при помощи специальной кнопки в кабине. Типичное давление по высоте в кабине при полете на крейсерском эшелоне – порядка 8000ft (2500 метров) или чуть меньше.
- Так же у пилотов есть еще одна интересная кнопка, относящаяся к данной системе (сейчас вы поймете почему) DITCHING. Она используется при аварийной посадке на воду для закрытия всех клапанов ниже ватерлинии самолета и (внимание!) перед противооблединительной обработкой самолета, чтобы жидкость и ее пары не попали внутрь.
- Скорость, с которой изменяется давление в кабине непостоянна: она зависит в том числе от вертикальной скорости снижения/набора самолета. Так же перед началом снижения в FMGS (Flight Management Guidance System) можно задать параметр, который позволяет рассчитать более пологий профиль снижения с более медленным изменением давления. Я этим всегда пользуюсь (уши – не казенные), надеюсь что пассажирам в салоне (особенно детям) от этого хоть немного, но легче.
- Система вентиляции (Ventilation): вопреки ее названию, она почти не имеет никакого отношения к вентиляции салона самолета. Ее основная задача — обеспечение температурного режима отсека авионики самолета (который находится прямо под кабиной пилотов), вентиляцию аккумуляторов (на самолете их 2) и кухонь с туалетами. Плюс – наличие аварийных режимов работы, в которые может перейти данная система при наличии дыма в отсеке авионики, но это уже отдельная история.
Интересные факты
- Еда на самолете разогревается в печке(ах) при помощи потока горячего воздуха, нагнетаемого вентилятором.
- Воздух из кухни/туалетов а так же грузовых отсеков всегда стравливается за борт, никакого смешения с воздухом, поступающим обратно в кабину нет (это физически отдельные магистрали). Поэтому вряд ли вы когда-то учуете, что разогревается в печке или запах груза (не говоря о запахе туалета). И да, посмотрите Рисунок 1 в начале – там все это хорошо видно.
- Но пилоты иногда чувствуют запах приготавливаемой в передней печке пищи. Почему? Вопрос без ответа.
- И тем не менее, к этой системе относится управление CABIN FANS – как было сказано ранее, при помощи этой кнопки может быть выключена принудительная циркуляция воздуха внутри самолета через HEPA фильтры. В реальной жизни — эта кнопка никогда не используется.
Наверное, на этом бы хотелось закончить о системах самолета, которые помогают чувствовать себя хорошо как в полете, так и после него и сказать несколько слов о том, что еще делают авиакомпании для минимизации рисков переноса инфекции и заражения сотрудников:
- Маски/перчатки (да, не смейтесь!) для кабинного/летного экипажей.
- Моющие/дезинфицирующие средства с повышенной концентрацией в соответствии с рекомендациями Роспотребнадзора – сотрудники, осуществляющие обработку салона одеты полностью в одноразовые защитные костюмы с перчатками и масками.
- Обработка складных столиков, подлокотников кресел, ручек и багажных полок – мест, с которыми пассажиры контактируют чаще всего.
- Самолеты, используемые для возвращения наших соотечественников, проходят дополнительный этап полной дезинфекции пассажирского салона.
- Проветривание (не в смысле «давайте откроем форточки») салона самолета, используя отбор воздуха от APU и штатную систему кондиционирования салона до и после уборки. На земле надо буквально 5 минут, чтобы полностью заменить воздух в салоне.
Ну вот, похоже что все. Возможно, изложение было несколько сумбурным, но всегда есть комментарии, где можно задать вопрос. Пишите, я постараюсь ответить.
Автор: Михаил

