
Привет! Вы когда-нибудь задумывались, насколько прекрасны операционные усилители? Сегодня мы изучим и соберём несколько схем, которые иллюстрируют их замечательные свойства.
Мы познакомимся с основными свойствами и режимами работы операционных усилителей и сможем убедиться, что использовать их гораздо проще, чем кажется на первый взгляд.
Параметры транзисторов
Когда мы разрабатываем электронные схемы на транзисторах, нам приходится учитывать их параметры, отличия параметров от экземпляра к экземпляру и их дрейф при изменении температуры, а также с ходом времени.
В транзисторную эпоху специализированные приборы и приставки к ампервольтомметрам для измерения параметров транзисторов были востребованы практически каждым любителем и профессионалом в сфере электроники. Функция измерения самой основной из этих характеристик до сих пор есть у многих мультиметров.

Этот параметр — коэффициент усиления по току в схеме с общим эмиттером (h21э). Очевидно, что от него зависит собственно усиление транзисторного каскада. А также входное сопротивление каскада с общим коллектором. Ведь ток коллектора не может быть выше произведения тока базы на коэффициент усиления.

Также имеет значение напряжение коллектор-эмиттер в режиме насыщения, который наступает, когда ток коллектора ниже произведения тока базы на коэффициент усиления. Зная, какое напряжение будет падать на транзисторе в переключательном (ключевом) режиме, мы будем знать мощность его нагрева при заданном токе нагрузки.

Предельная частота коэффициента передачи тока fпр — это такая частота, при которой модуль этого коэффициента снижается на 3 дБ. А на граничной частоте fгр частота коэффициента передачи тока модуля коэффициента приближается к единице, то есть транзистор перестаёт усиливать ток.
Обратный ток коллектора был важным параметром в эпоху старых, особенно германиевых транзисторов, у которых он был значительным.
И, наконец, напряжение база-эмиттер означает, насколько выходное напряжение эмиттерного повторителя будет ниже входного.
А чтобы сделать совершенный повторитель, например, для ИТУН — источника тока, управляемого напряжением, пригодится как раз операционный усилитель (ОУ).
Операционный усилитель обычно имеет один выход и два входа — неинвертирующий (обозначается знаком плюс) и инвертирующий (обозначается знаком минус или кружочком).

Здесь напряжение с токозадающего резистора (шунта) R1 поступает на инвертирующий вход ОУ. И таким образом оно будет равно входному управляющему напряжению, поступающему на неинвертирующий вход. Благодаря ОУ, влияние падения напряжения на эмиттерном переходе устраняется.
Ток через резистор будет складываться из тока коллектора и тока базы, который ниже коллекторного в h21э раз. Коэффициент передачи по току может составлять несколько сотен, а в случае применения составного транзистора Дарлингтона — десятки тысяч.
Так благодаря операционному усилителю источник тока на транзисторе приближается к идеальному: ток коллектора будет равен току шунта минус пренебрежимо малый ток базы. А ток шунта, согласно закону Ома, будет равняться отношению управляющего напряжения к сопротивлению шунта.
Реальные операционные усилители не идеальны, особенно в плане частотных характеристик. Но гораздо ближе к идеалу, чем транзисторы.
Операционный усилитель обладает практически бесконечным коэффициентом усиления при разомкнутой петле обратной связи.
То есть, если напряжение на неинвертирующем входе ОУ выше, чем на инвертирующем, выход ОУ будет находиться в состоянии высокого уровня. А если наоборот, напряжение на инвертирующем входе выше, чем на неинвертирующем, то уровень на выходе будет низким.
Высокий уровень — это положительное напряжение питания минус некоторая величина, определяемая устройством выходного каскада данного ОУ. Ведь он построен на транзисторах, а биполярные транзисторы имеют напряжение коллектор-эмиттер в режиме насыщения и напряжение база-эмиттер.
Полевые транзисторы, на базе которых тоже изготавливают интегральные ОУ, также имеют свои неидеальные параметры.
Режим работы операционного усилителя с разомкнутой петлёй отрицательной обратной связи называется режимом компаратора, то есть сравнителя. Эта способность сравнивать входные напряжения является очень ценной и повсеместно применяется в технике.
Релаксационные генераторы
Одним из очевидных применений компаратора является релаксационный генератор, или мультивибратор. Конденсатор заряжается через резистор или стабилизатор тока. При достижении верхнего порога напряжения на конденсаторе он начинает разряжаться, а при достижении нижнего порога — возобновляется процесс заряда.
▍ Генератор на неоновой лампе
Простейший релаксационный генератор можно собрать на неоновой лампе. Это двухэлектродный газоразрядный прибор, который имеет напряжение зажигания и напряжение гашения.

При напряжении зажигания энергия электронов, перемещающихся в среде разреженного газа от катода к аноду, становится достаточной для ударной ионизации атомов неона, которые разбиваются на положительные ионы и новые электроны. Число свободных носителей заряда лавинообразно возрастает.

Сопротивление лампы резко снижается, и конденсатор быстро разряжается через лампу до напряжения гашения, при котором свободные носители заряда в ней исчезают. Дело в том, что положительный ион и электрон рекомбинируют с образованием атома неона и выделением фотона.
Именно потому неоновая лампа вырабатывает свет, причём светится не анод, а катод, потому что именно через катод поступают электроны, необходимые для рекомбинации атомов.
Далее высокое сопротивление лампы восстанавливается, конденсатор снова заряжается, и релаксационные колебания продолжается. Недостатками такого генератора являются разные напряжения пробоя и гашения у разных экземпляров ламп, а также светочувствительность.
Фотоны способны ионизировать неоново-аргоновую смесь Пеннинга, которой заполнена лампа, тем самым снижая напряжения зажигания и гашения.
В любительских проектах подбирать компоненты по номиналам и настраивать их режимы может быть захватывающим и приносить удовольствие. А может и наоборот.
А уж в производстве повторяемость и стабильность результатов превыше всего. Компоненты и технологии, позволяющие их достичь, обеспечивают продукции наилучшие качество, цену и надёжность. Операционный усилитель является одним из таких компонентов.
▍ Генератор на операционном усилителе
Рассмотрим простейший релаксационный генератор на ОУ. Он всего лишь немного сложнее предыдущего генератора на неоновой лампе, зато гарантированно будет работать так, как рассчитано.

Допустим, что сопротивления резисторов R1 и R2 равны (что необязательно, но возможно). Потому на неинвертирующем входе ОУ присутствует половина выходного напряжения.
Отметим, что данная схема рассчитана на двухполярное питание, и в случае однополярного землёй схемы должна являться искусственная средняя точка. На принципиальной схеме это не обозначено, зато изображено на временных диаграммах, они же графики или осциллограммы напряжений.
Гистерезис
Да, это схема с положительной обратной связью (ПОС). Именно она обеспечивает гистерезис компаратора. Иными словами, делает его двухпороговым.
Гистерезис, или двухпороговость неоновой лампы из предыдущего примера, обеспечивается тем, что напряжение её зажигания выше напряжения гашения.
То есть, во-первых, конденсатору потребуется время, чтобы заряжаться через резистор и разряжаться через лампу. Эти два промежутка времени и задают период релаксационных колебаний.
А во-вторых, что ещё важнее, гистерезис защищает компаратор от помех. Разница между верхним и нижним порогом срабатывания значительно превышает амплитуду помех. Потому компаратор будет переключаться под действием изменения напряжения на времязадающем конденсаторе, а не по какой-то другой причине.

На данном графике компаратор сработает только в точке 1, когда входное напряжение достигло верхнего порога, и затем в точке 5, когда оно достигло нижнего порога. То есть перед нами бистабильная схема, обладающая свойствами триггера.

В начале графика наш компаратор находится в состоянии высокого уровня на выходе. На неинвертирующем входе будет половина выходного напряжения, то есть половина высокого уровня. А конденсатор будет заряжаться до полного выходного напряжения через времязадающий резистор R3.
Но как только напряжение на конденсаторе достигнет половины выходного напряжения, компаратор переключится в низкий уровень, и теперь конденсатор будет разряжаться до низкого уровня через тот же резистор R3. Но лишь до тех пор, пока не разрядится до половины низкого уровня.
Такой генератор стабилен и надёжен, а ещё не требует напряжения выше ста вольт, которое нужно генератору на неоновой лампе.
Однако в обоих генераторах ток зарядки и разрядки конденсатора не стабилизирован, а определяется законом Ома и равен разности напряжения на конденсаторе и выходного напряжения ОУ либо напряжения питания ламповой схемы, делённой на сопротивление времязадающего резистора.
Потому форма напряжения на конденсаторе представляет собой экспоненту. Если мы хотим получить ГЛИН — генератор линейно изменяющегося напряжения, то есть пилообразных или треугольных импульсов, для развёртки осциллографа или визуального наблюдения нелинейных искажений в электрических цепях, зарядный и разрядный ток конденсатора нужно стабилизировать. И в этом нам тоже поможет операционный усилитель.
Практическая схема
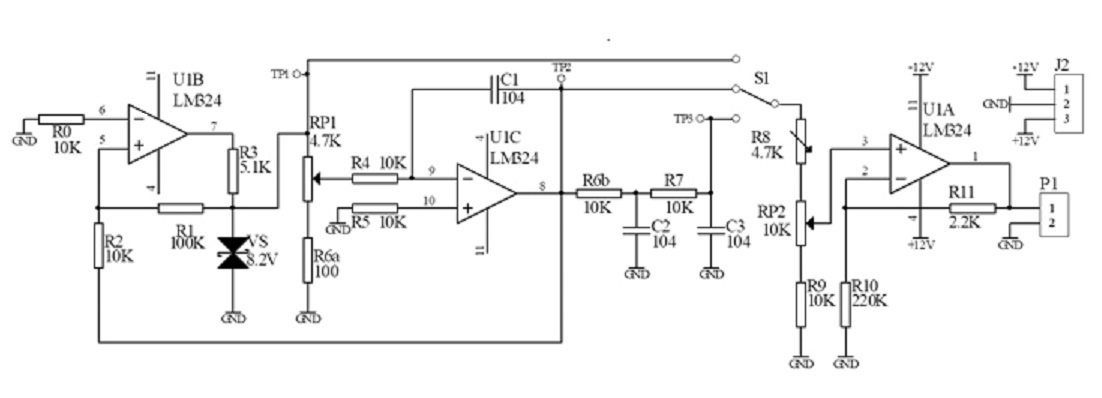
Сегодня я соберу ещё один функциональный генератор из набора с Алиэкспресс, который китайцы выпускают для своих школьников и студентов. В отличие от других вариантов, здесь используются не специализированные микросхемы и не таймер NE555, а старые добрые операционные усилители, что позволяет подробно и наглядно изучить их принцип работы.

Этот мультивибратор собран не на одном, а на двух ОУ. U1B служит компаратором, как и в предыдущей простейшей схеме. На его выход подключён параметрический стабилизатор напряжения на двуханодном стабилитроне VS, благодаря которому выходное напряжение может принимать одно из двух значений: +8.2 В и -8.2 В (кратковременные переходные процессы, в ходе которых модуль напряжения на выходе U1B будет ниже, мы не учитываем).
Чтобы понять, как работает эта кажущаяся кому-то сложной схема, нужно запомнить важнейшие свойства, присущие операционным усилителям.
Операционный усилитель обладает практически бесконечным входным сопротивлением. Это означает, что через входы ОУ практически не идёт ток.
На самом деле, ток через них всё-таки идёт. Без тока базы просто физически невозможно открыть биполярный транзистор. Здесь входные токи ОУ совсем крошечные. Ими можно было полностью пренебречь.
Тем не менее, разработчик предусмотрел резистор R0 между инвертирующим входом и землёй. Сопротивление R0 равно сопротивлению R2, что обеспечивает равенство входных токов операционного усилителя.
Нужно ли это в режиме компаратора? Пожалуй, нет, но автор схемы решил учить воспитанников правилам хорошего тона при разработке электронных устройств и привычке задумываться о тонкостях схемотехники. Спасибо ему за это.
Итак, при анализе токов, протекающих в схеме с операционным усилителем, считаем, что через входы не идёт ток. Зато он идёт через выходы.

Выходное сопротивление ОУ, наоборот, очень низкое. В режиме компаратора на частоте 1 кГц справочный листок к микросхеме приводит значение 120 Ом, а в режиме повторителя вообще 2 миллиома. Правда, при нулевом выходном токе.
Как бы то ни было, 120 Ом составляет всего 1.2% от 10 кОм, потому в нашем случае выходным сопротивлением операционного усилителя можно пренебречь.

А теперь самое интересное. Времязадающий конденсатор С1 включён в цепь отрицательной обратной связи U1C.
При наличии замкнутой петли отрицательной обратной связи операционный усилитель поддерживает на своём выходе такое напряжение, чтобы напряжения на неинвертирующем и инвертирующем входах были равны.
Итак, напряжения на обоих входах U1C равны нулю. Как если бы левый вывод C1 был подключён к общему проводу. Но он подключён не к общему проводу, а к времязадающему резистору R4.
Ток через R4 будет определяться напряжением на бегунке потенциометра RP1. То есть от +0.17 до +8.2 В, когда выход U1B в состоянии высокого уровня, и от -0.17 до -8.2 В при низком уровне на выходе компаратора.
И, соответственно, модуль зарядного тока конденсатора будет в пределах от 17 до 820 микроампер. Если не трогать ручку переменного резистора, ток будет неизменным.
То есть в такой схеме конденсатор заряжается и разряжается стабилизированным током, благодаря чему напряжение на нём изменяется линейно. Поздравляем — мы получили генератор линейно изменяющегося напряжения!
По мере зарядки конденсатора, напряжение на нём будет расти, и U1C будет повышать модуль напряжения на своём выходе, чтобы обеспечить постоянство зарядного тока. Что в определённый момент приведёт к переключению компаратора U1B, и процесс пойдёт в обратном направлении.
Время зарядки конденсатора, а соответственно период и частота колебаний, определяются током перезарядки конденсатора, то есть положением ручки потенциометра.
Прямоугольные импульсы снимаются с точки TP1, а колебания треугольной формы — с TP2. Далее идут две интегрирующих RC-цепи R6bC2 и R7C3, приближающие форму сигнала к синусоиде.
Всё просто: чем больше гармоник подавлено, отрезано и потеряно по дороге, тем более господствует в сигнале его основная чистота в виде синусоидальных гармонических колебаний.

Подобным образом действует простейший функциональный генератор на NE555 из нашей майской статьи. Там таких цепочек две с половиной, а в конце ещё и активный фильтр нижних частот на транзисторе.

Скошенные верхушки импульсов, которые должны были быть прямоугольными, не представляют собой горизонтальных плато по причине того, что авторы не предусмотрели резистора между C4 и С6. В отсутствие C4 были бы завалены фронты. Авторы сделали это умышленно, чтобы продемонстрировать влияние RC-цепей на форму сигнала.

На U1A собран неинвертирующий усилитель постоянного тока. Его коэффициент усиления задаётся делителем напряжения в цепи ООС. Через R11 и R10 течёт один и тот же ток, а сопротивление R10 в 100 раз выше, чем R11.
То есть на R11 будет падать в 100 раз меньшее напряжение, чем на R10. А напряжение на R10 равно напряжению входного сигнала, так как ОУ поддерживает потенциалы входов равными. Получается коэффициент усиления 1.01.
Если бы R11, наоборот, превышал R10 в 100 раз, то коэффициент усиления составлял бы 101, или 40.1 децибел.
ШИМ-регулятор на операционных усилителях
Следующая схема также собрана из китайского обучающего набора и представляет собой регулятор яркости светодиодов, использующий широтно-импульсную модуляцию.

На U1A и U1B собран точно такой же ГЛИН, как в предыдущем проекте. Его выходной сигнал поступает на инвертирующий вход ШИМ-компаратора U2B.
▍ Повторитель напряжения на ОУ
А неинвертирующий вход U2B получает напряжение с потенциометра RP1, который включён буфером — повторителем напряжения. Напряжение на выходе будет равняться напряжению на неинвертирующем входе, потому что инвертирующий вход соединён с выходом.
Однопороговый компаратор U2B не имеет гистерезиса. Чем выше напряжение на неинвертирующем входе, тем более высокий потенциал инвертирующего входа требуется для того, чтобы переключить выход компаратора в низкий уровень.
Таким образом, время высокого уровня на выходе тем выше, и время низкого уровня тем ниже, чем выше управляющее напряжение с потенциометра.
Далее сигнал с компаратора проходит через однотактный эмиттерный повторитель на транзисторе VT1, затем двухтактный повторитель на VT2 и VT3, и наконец на выходной каскад на VT4, зажигающий 4 последовательно соединённых белых светодиода.
Сборка, испытания и выводы
Как работают эти две схемы, и как выглядят осциллограммы напряжений в их характерных точках, можно посмотреть на видео.
При наблюдении синусоиды на экране осциллографа заметны помехи, потому что на плате функционального генератора не предусмотрены фильтры питания, а амплитуда синусоидального сигнала намного ниже, чем прямоугольного и пилообразного. Зато форма сигналов выглядит гораздо лучше, чем у генератора на NE555.
В приборе для реального применения следовало бы предусмотреть блокировочные конденсаторы по питанию и аттенюаторы, обеспечивающие одинаковую амплитуду сигналов разной формы. И, соответственно, повысить коэффициент усиления выходного усилителя.
Ещё лучше было бы предусмотреть АРУ — автоматическую регулировку усиления, потому что амплитуда синусоидального сигнала у сегодняшнего генератора сильно растёт при снижении частоты и падает при её повышении. Что неудивительно, ведь здесь синусоида получается из треугольника посредством фильтров нижних частот.
Расскажите в комментариях про свой опыт использования операционных усилителей.
Выиграй телескоп и другие призы в космическом квизе от RUVDS. Поехали? 🚀
Автор: Гитарная электроника
